EasyManua.ls Logo

McQuay MVCU 025 A - Page 19

McQuay MVCU 025 A
43 pages
To Next Page IconTo Next Page
To Next Page IconTo Next Page
To Previous Page IconTo Previous Page
To Previous Page IconTo Previous Page
Loading...
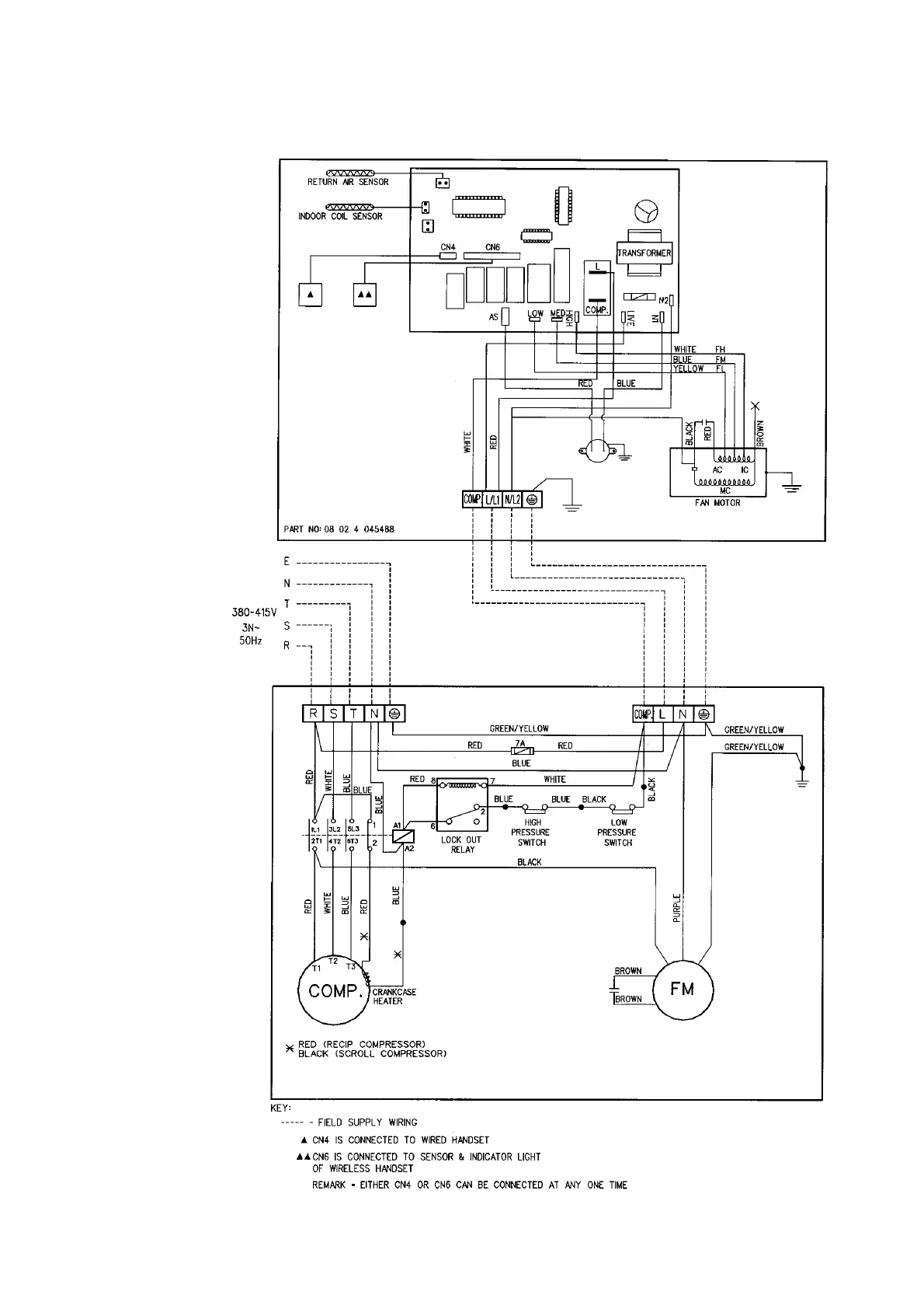
17
INDOOR UNIT
MODEL : MCM 040 / 050D
OUTDOOR UNIT
MODEL : MVCU 040 / 050A

Related product manuals