EasyManua.ls Logo

McQuay MWM 007F - Page 60

McQuay MWM 007F
108 pages
Print Icon
To Next Page IconTo Next Page
To Next Page IconTo Next Page
To Previous Page IconTo Previous Page
To Previous Page IconTo Previous Page
Loading...
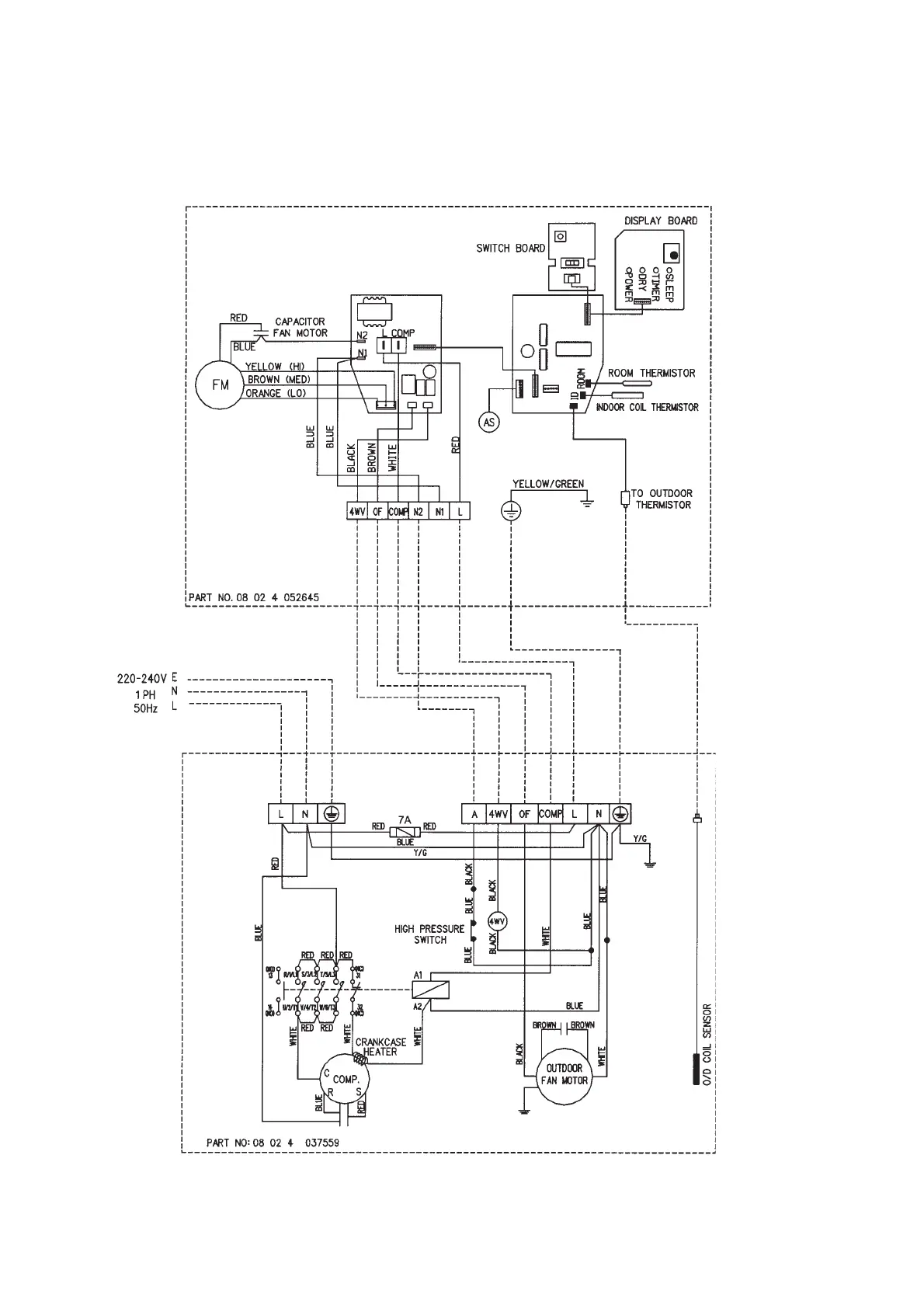
Indoor Unit
Model : MWM 030FR (U1.4 1.C)
Outdoor Unit
Model : MLC / M4LC 030CR
58

Related product manuals