EasyManua.ls Logo

Metso MP1000 - Page 71

Metso MP1000
180 pages
Print Icon
To Next Page IconTo Next Page
To Next Page IconTo Next Page
To Previous Page IconTo Previous Page
To Previous Page IconTo Previous Page
Loading...
SECTION 1 - GENERAL CRUSHER INFORMATION
MP SERIES CONE CRUSHER TECHNICAL REFERENCE MANUAL
1-5
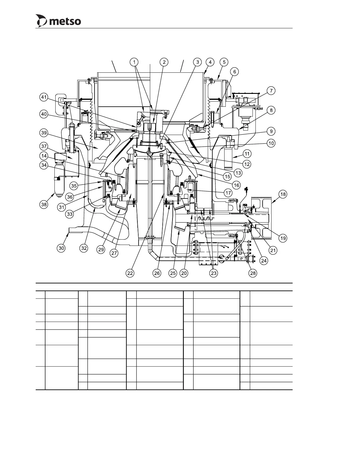
Callouts
1 Feed plate
8
Adjustment
Ring
17 Couterweight 25 Pinion
34
T-and U-seal
(Upper)
2
Head Stub
Bolt
18 Sheave
26
Upper and Lower
Thrust Bearing
9 Head
19
Outer
Countershaft
Bushing
35
Counterweight
Guard
3 Head Ball 10 Bowl Liner 27 Eccentric
4 Hopper 11 Clearing Jack
28
Countershaft
Box
36
Counterweight
Stationary
Shield
5
Adjustment
Cap
12 Socket Liner
20
Inner Countershaft
Bushing
13
Upper Head
Bushing
29 Gear
6
Clamping
Ring
21 Countershaft 30 Main Frame 37
Release
Cylinder
14
Lower Head
Bushing
22 Eccentric Bushing 31 Main Frame Liner 38 Accumulator
7
Wedge
Bolt
Assembly
23
Countershaft Box
Guard
32 Arm Guard 39 Bowl
15 Socket
33
T-and U-seal
(Lower)
40 Torch Ring
16 Mantle 24 Oil Flinger 41 Locking Nut
Short Head
Standard
MP1000 General Arrangement

Table of Contents

Related product manuals