EasyManua.ls Logo

Micro Matic Pro-Line E Series - Troubleshooting

Micro Matic Pro-Line E Series
16 pages
Print Icon
To Next Page IconTo Next Page
To Next Page IconTo Next Page
To Previous Page IconTo Previous Page
To Previous Page IconTo Previous Page
Loading...
8
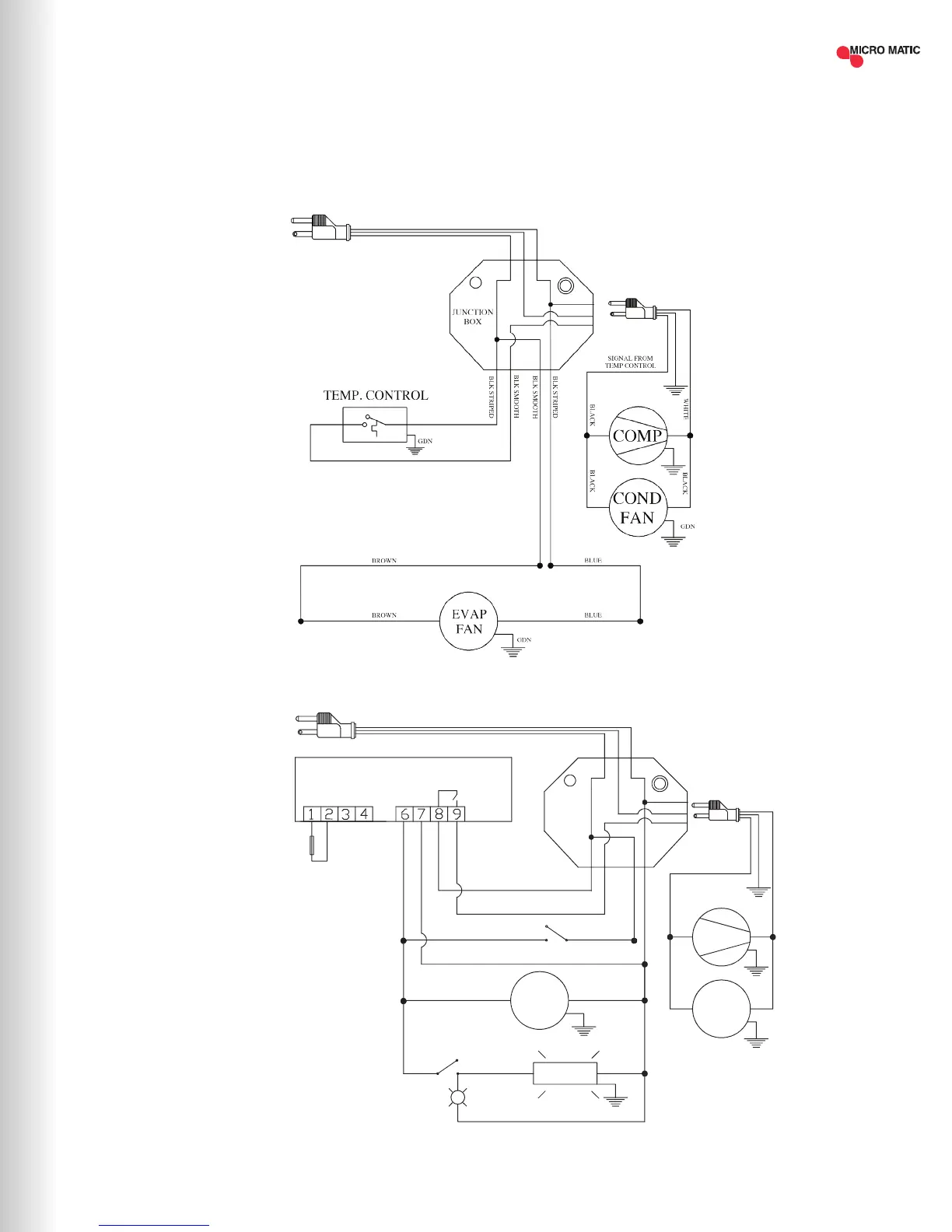
WIRING DIAGRAMS
MDD23-E
MDD/BB36-94-E
Rev.Dib. Num.: C.I.
Aplica a:
MBB & MDD 36/58/68/78/94
0 0
DE-BAR-CED
dixell XR02CX
L
N
PROBES NTC
Electronic
Controller
L
COM/VC
Red Display
GDN
YELLOW
COMP
COND
FAN
WHT
BLK
BLK BLK
LAM P's
Piloto
LIGHT SW ITCH
BROWN
BLUE
WHITE
BLUE
EVAP
FAN
BLUE
GDN
GDN
BROWN
AMB. PROBE
BLUE
BLK STRIPED
BLK SMOOTH
BLK SMOOTH
BLK SMOOTH
BLK STRIPED
ROCKER SWITCH
BLUE
BROWN
JUNCTION
BOX
LINE NEUTRE
BROWN
NEUTRE
SIGNAL FROM
CONTROLLER
BLUE
NOTE: THE LAMP IS ONLY INCLUDED
FOR GLASS DOOR MODELS, CHECK
WITH YOUR SALES REPRESENTATIVE.
| 15MICROMATIC.COM SUPPORT (888) 864-9400

Related product manuals