EasyManua.ls Logo

Midea M3OA-27HRIN1 - Wiring Diagrams; Indoor Unit Wiring Diagram; Outdoor Unit M2 OA-18 HRIN1 Wiring Diagram

Midea M3OA-27HRIN1
32 pages
Print Icon
To Next Page IconTo Next Page
To Next Page IconTo Next Page
To Previous Page IconTo Previous Page
To Previous Page IconTo Previous Page
Loading...
10
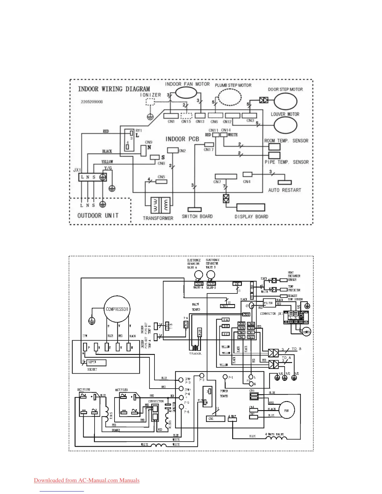
6. Wiring Diagram
6.1 Indoor unit
6.2 Outdoor unit M2OA-18HRIN1
Downloaded from AC-Manual.com Manuals

Related product manuals