EasyManua.ls Logo

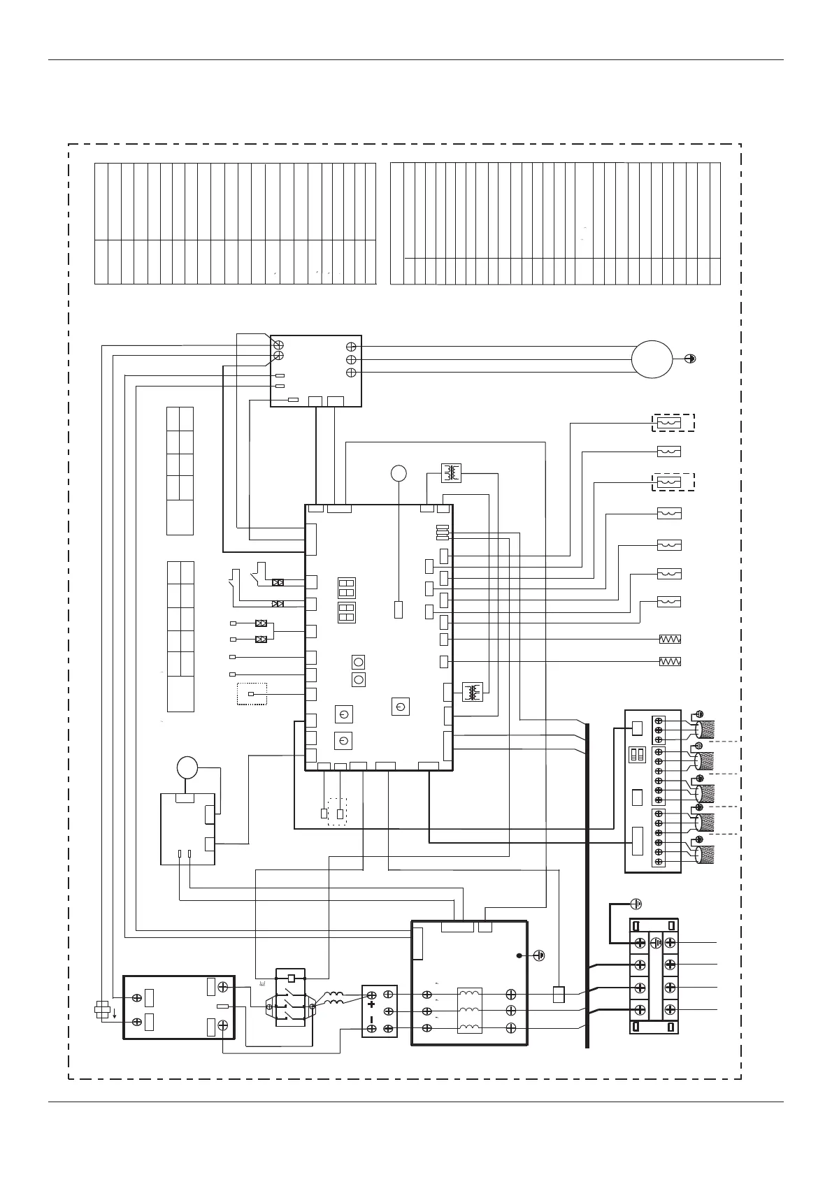
Midea MDV-335(12)W/D2DN1(B) - 5. Wiring diagram and field wiring; 5.1 Wiring diagram

Midea MDV-335(12)W/D2DN1(B)
164 pages
Print Icon
To Next Page IconTo Next Page
To Next Page IconTo Next Page
To Previous Page IconTo Previous Page
To Previous Page IconTo Previous Page
Loading...
MCAC-VTSM-2015-09
R410A All DC Inverter V4+S Series 60Hz
5. Wiring diagram and field w iring
5.1 Wiring diagram
8, 10HP
37
Specifications & Performances
SW1
SW2
CN29
ENC1
Master
Unit
Slave
0 1 2 3
XS6 XP6
XS7 XP7
TRANS1
XS5
XP5
Main control board
Inverter module A
P N
U V W
Red
Black
CN24
CN26
CN25
L_PRO
H_PRO
CN11
CN27
CN1
T7C2
T3 T4
White
DSP1
L1
XT2
220V 3~ 60Hz
L2
L3
CN10
T7C1
XS4
XP4
SV1
SV2
SV3
SV4
SV5
SV6
ENC2
8HP 10HP 12HP 14HP
0 1 2 3
CAPACITY SETTING
16HP
4
the settingof ENC2 isnot allowed toalter discretionarily.
TRANS2
CN15
CN12
CN19
+15V
ST1
Red White
Blue
CN30
COMP(INV)
PN
Blue
Red
Yellow
CN13
U
V
W
ENC1
ENC2
HEAT INV
CN21
CN20
CN3
CN1
FAN CONTROL PANEL A
FANA
CN4
P
N
CN16
CN43
Black
ENC4
EXVA
CHECK
COOL
NUM_S
POWER
NET_ADDRESS
L3
L1
Yellow/Green
L2
CT1
L3
L1
L2
CN43(CN44)
4
5
1
2
3
CN2
CN18
L-1
A1
A2
N
P
N
P
PTC-IN
CN39
CN32
H-YL1
L-YL1
CN6
CN6
1L1
2T1
6T3
5L3
DSP2
KM(A)
CN46(CN45)
TRANS1 TRANS2
H-PRO
XT2
T3
XP4-XP7
XS4-XS7
FANA
COMP(INV)
KM(A)
ST1
HEAT
INV
Inverter compressor
DC fan
Main 4-way valve
Contactor
Crankcase heater
4-phase terminal
Condenser pipe Temp.sensor
Middle terminal
T4
Outdoor Temp.sensor
T7C1 T7C2
Discharge Temp.sensor
of inverter compressor
L-PRO
Low pressure ON/OFF switch
CODE
NAME
3-phase bridge rectifier
L-1 L-2
Reactor
SV1-SV6
Solenoid valve
EXVA
Ct1 IC16
H-YL1
High pressure sensor
BD-A
L-YL1
Low pressure sensor
BD-A
E4
E8
P1
P2
xP3
dF
DSP1 and DSP2 display content
P4
P5
xP6
E0
Outdoor unit COMM.Error
H3
H2
xH0
d0
P9
H7
H8
xH4
H1
E2
COMM.Error with indoor unit
yHd
IC16
I
+
CN4
CN5
CN6
H1 H2 E
K1 K2 E O AE
XYEPQE
H5
H6
Blue
E5
Elctronic expansion valve
Filter Board A
DC Filter Board A
NETWORK SETTING
Unit 1
Unit 2
Unit 3
To outdoor units
central monitor
To kilowatthour
meter
To indoor units
central monitor
To indoor units
communication bus
To outdoor units
communication bus
Middle terminal
Current inductor
Power transformer
T3 or T4 Temp.sensor error
Voltage protecation
Outdoor unit address error
Oil returning
Defrosting
DC fan protection
Inverter module protection
High condenser Temp.Protection
Discharge Temp.Protection
Compressor current protection
Low pressure protection
High pressure protection
COMM.Error between DSP and main chip
COMM.Error between 0537 and main chip
QTY.Of outdoor unit decreases error
QTY.Of outdoor unit increases error
3 times of P6 protection in 60 minutes
3 times of P2 protection in 60 minutes
3 times of P4 protection in 100 minutes
QTY.Of indoor units decreases error
High pressure sensor error
Auxiliary uniterror y=1,2,3.e.g,
1Hd standsfor auxiliary unit1error
Note:x reprsents for a system,1-A system,2-B system
High pressure ON/OFF switch
H9
3 times of P9 protection in 60 minutes
CN1
Brown Brown Brown
Red
Black
Brown
Blue
Yellow
Red
Red
Blue
Red
Brown
Brown
Green
Blue
Blue
Blue
Blue
Blue
Blue
Blue
Blue
Blue
Yellow/Green
Yellow/Green
L-2
HEAT(INV)
CN47
CN49
CN51
CN55
CN48
CN50
CN52
N
SV6
SV4
SV2
ST1
SV5
SV3 SV1
Brown
Brown
White
Red
White
Blue
Blue
Brown
Brown
Blue
Blue
Blue
Brown
Brown
Blue
Brown
Yellow
Brown
Green
HEAT INV
CN40
CN38
L10
HEAT(INV)
(INV gas)
(INV1 gas)
CN8
The temperature
of heat sink
Tsrq
E7
Discharge Temp.sensor error
CN36
CN60
CN61
CN63
CN62
CN64
PL
C7
The Temp. nverter moduleprotection of i
3 times of PL protection in 100 minutes
Slave
Slave

Table of Contents

Related product manuals