EasyManua.ls Logo

Midea MSG-12HR - Page 24

Midea MSG-12HR
52 pages
Print Icon
To Next Page IconTo Next Page
To Next Page IconTo Next Page
To Previous Page IconTo Previous Page
To Previous Page IconTo Previous Page
Loading...
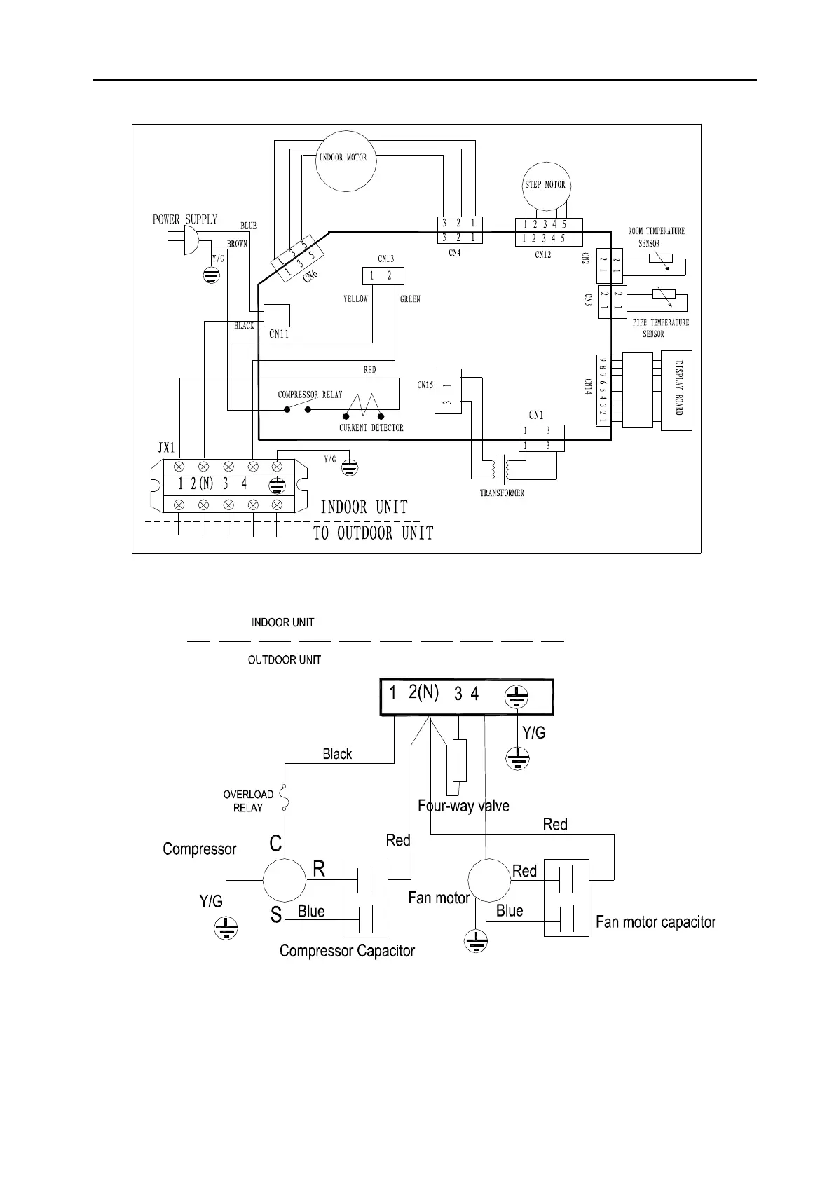
Service manual
- 20 -
MSG-16HR, MSG-18HR, MSG-21HR

Related product manuals