EasyManua.ls Logo

Midea MVC-670WV2GN1 - Page 47

Midea MVC-670WV2GN1
192 pages
Print Icon
To Next Page IconTo Next Page
To Next Page IconTo Next Page
To Previous Page IconTo Previous Page
To Previous Page IconTo Previous Page
Loading...
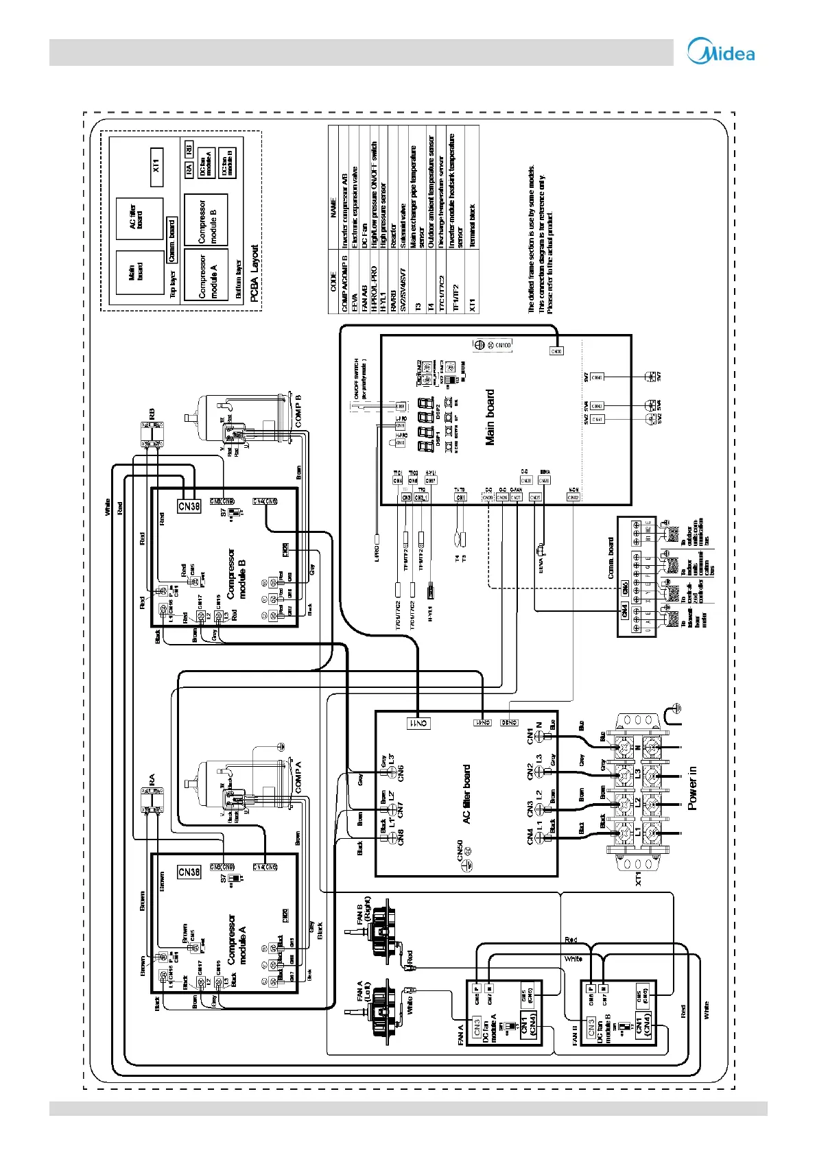
VC Pro VRF 50/60Hz
46
18-30HP
Figure 2-5.2: 18-30HP wiring diagram

Related product manuals