EasyManua.ls Logo

Minebea Intec MP30 - Page 4

Minebea Intec MP30
12 pages
Print Icon
To Next Page IconTo Next Page
To Next Page IconTo Next Page
To Previous Page IconTo Previous Page
To Previous Page IconTo Previous Page
Loading...
4
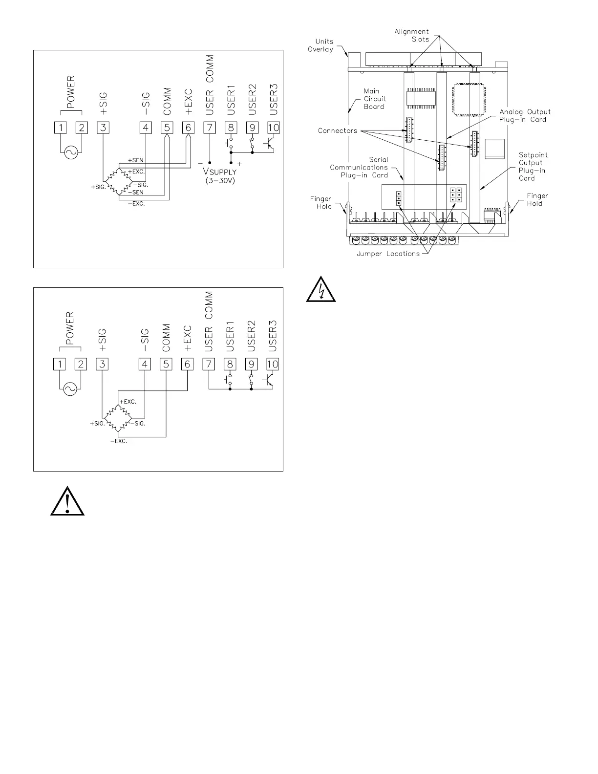
6-Wire Bridge Input With User Input Sourcing Logic Connection
4-Wire Bridge Input With User Input Sinking Logic Connection
BASIC CONNECTIONS
Sensor Input Common is NOT isolated
from User Input Common.
* For 6-wire load cell connections, the +SEN and -SEN leads may
be tied in parallel with the +EXC and -EXC respectively, or the sense
leads may be left unconnected.
WARNING: Disconnect power to the unit before installing plug-in
cards. To install a card, depress the side latches at the finger holds
and remove the unit from the rear of the case. Insert the card into the
appropriate slot and re-install the unit.
INPUTS
The indicator has two input ranges: ±24 mV DC or ±240 mV DC. Set the
internal jumper link to select the desired range. Select the matching range in
programming. Select a range that is high enough to accomodate the bridge
output to avoid overload. To allow use of the higher sensitivity 24 mV input
range, use 5 V excitation with high output (3 mV/V) bridges. 5 V excitation also
reduces bridge power compared to 10 V excitation.
A maximum of four 350 ohm load cells can be driven by the internal bridge
excitation voltage.
DEADLOAD COMPENSATION
In some cases, the combined deadload and liveload output may exceed the
range of the 24 mV input. To use this range, the output of the bridge can be
offset a small amount by applying a fixed resistor across one arm of the bridge.
This shifts the electrical output of the bridge to within the operating range of the
indicator. A 100 K fixed resistor shifts the bridge output approximately -10 mV
(350 ohm bridge, 10 V excitation).
Apply the resistor across +SIG to signal common. Use a metal film resistor
with a low temperature coefficient of resistance.
SCALING
The indicator has been factory calibrated on both ranges as a basic
millivoltmeter. The basic indicator readout can then be post-scaled to read out
in weight units. The indicator provides two ways in which to scale the display:
Key-in: Key in the input and display scaling points using known data.
Apply: Apply the actual input value and key in the corresponding display
value. The indicator records the input value applied.
For processes that require linearity compensation, up to 12 scaling points can
be used for correction. The indicator interprets the last #$%& parameter as the
full scale capacity of the system. This determines the number of leading zeros
for display. The scaling range is extended up to five digits of resolution with
selectable scale division units. 6-digit readouts are afforded by installing a
dummy zero unit label.
READ RATE
The display readout, max/min reading, setpoint outputs and analog update
have independent update rates. The fastest update rate (20 readings/sec) ensures
detection of fast events (such as burst testing, pressure, and peak weight, etc.)
MP30/00: 85-250 VAC
MP30/01: 24 V AC/DC
MP30/00: 85-250 VAC
MP30/01: 24 V AC/DC
WEIGHT UNITS OVERLAY
The indicator has a backlighted units indicator that can be customized to the
application. The backlight is turned on by programming the “b-LIt” parameter.
Overlays are supplied with the indicator. To install an overlay, remove the unit
from the case. Select the label and apply it to the label frame, noting that the
label must be aligned accurately. Install the label frame to the display board in
the alignment holes located on the right side of the display.
PLUG-IN CARDS
The MP30 indicator has provisions for inclusion of three plug-in option
cards. Connection data is provided with each card. These cards are:
Setpoint Outputs
Analog Outputs
Communication Option
The plug-in cards can be used in any combination, however, it is only
possible to use one type of card from each category. Cards can be installed
initially, or at a later date as system needs arise.

Related product manuals