EasyManua.ls Logo

Moog SYSTEM I - Page 44

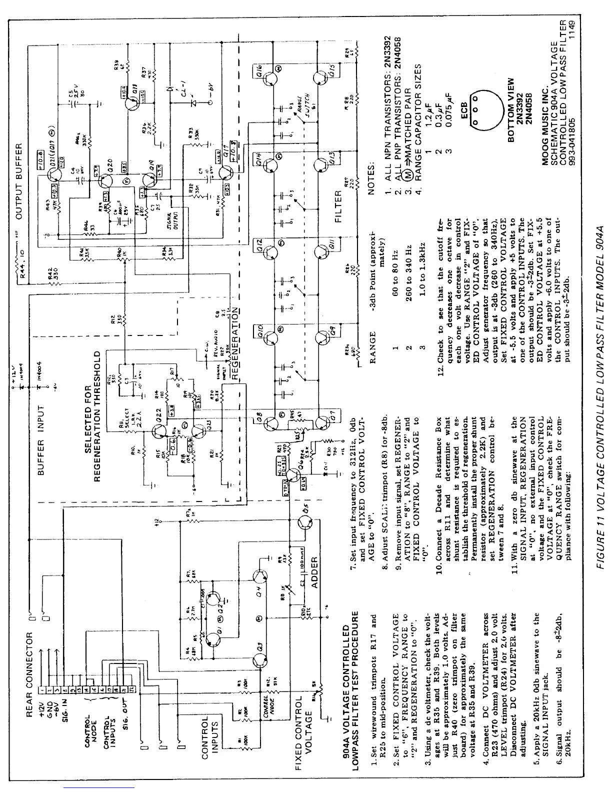
Moog SYSTEM I
61 pages
Print Icon
To Next Page IconTo Next Page
To Next Page IconTo Next Page
To Previous Page IconTo Previous Page
To Previous Page IconTo Previous Page
Loading...

Related product manuals