EasyManua.ls Logo

MTZ 1220.3 - Page 92

MTZ 1220.3
244 pages
Print Icon
To Next Page IconTo Next Page
To Next Page IconTo Next Page
To Previous Page IconTo Previous Page
To Previous Page IconTo Previous Page
Loading...
MTZ 1220.1/1220.3 Section D. Construction and Opera-
tion
D44
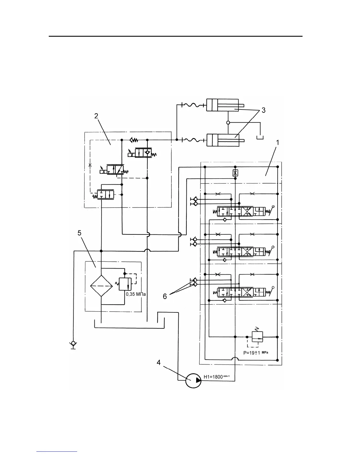
Hydraulic lilt linkage based on the electro-hydraulic regulator of the RHL control
The tractor is equipped with two 90220 vertical hydraulic cylinders built in the lift
(without regulator) controlled from the electro-hydraulic regulator. The schematic hy-
draulic diagram of he hydraulic system with the electric-hydraulic regulator of the RHL
control in shown in Fig. E-31.
Fig. D-31. Schematic hydraulic diagram
1 – RS 213 “Mita” hydraulic distributor; 2 – R5- electro-hydraulic regulator; 380220 hydraulic
cylinders; 4 – 32-3 pump; 5 – drain filter; 6 – quick-connection couplings.