EasyManua.ls Logo

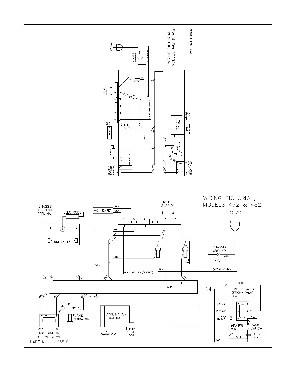
Norcold 442 - Models 442;452 and 443;453 Wiring

Norcold 442
30 pages
Print Icon
To Next Page IconTo Next Page
To Next Page IconTo Next Page
To Previous Page IconTo Previous Page
To Previous Page IconTo Previous Page
Loading...
B101
3-22

Other manuals for Norcold 442

Related product manuals