EasyManua.ls Logo

Norcold DC0788B - Page 7

Norcold DC0788B
28 pages
Print Icon
To Next Page IconTo Next Page
To Next Page IconTo Next Page
To Previous Page IconTo Previous Page
To Previous Page IconTo Previous Page
Loading...
7
Check the Battery charge Level
A fully charged battery will have a specic gravity reading of between 1.260 and 1.280.
The battery voltage is best indicated when the refrigerator is “ON” and the battery
charging system is “OFF”. Charge the battery when the specic gravity reading is less
than 1.200.
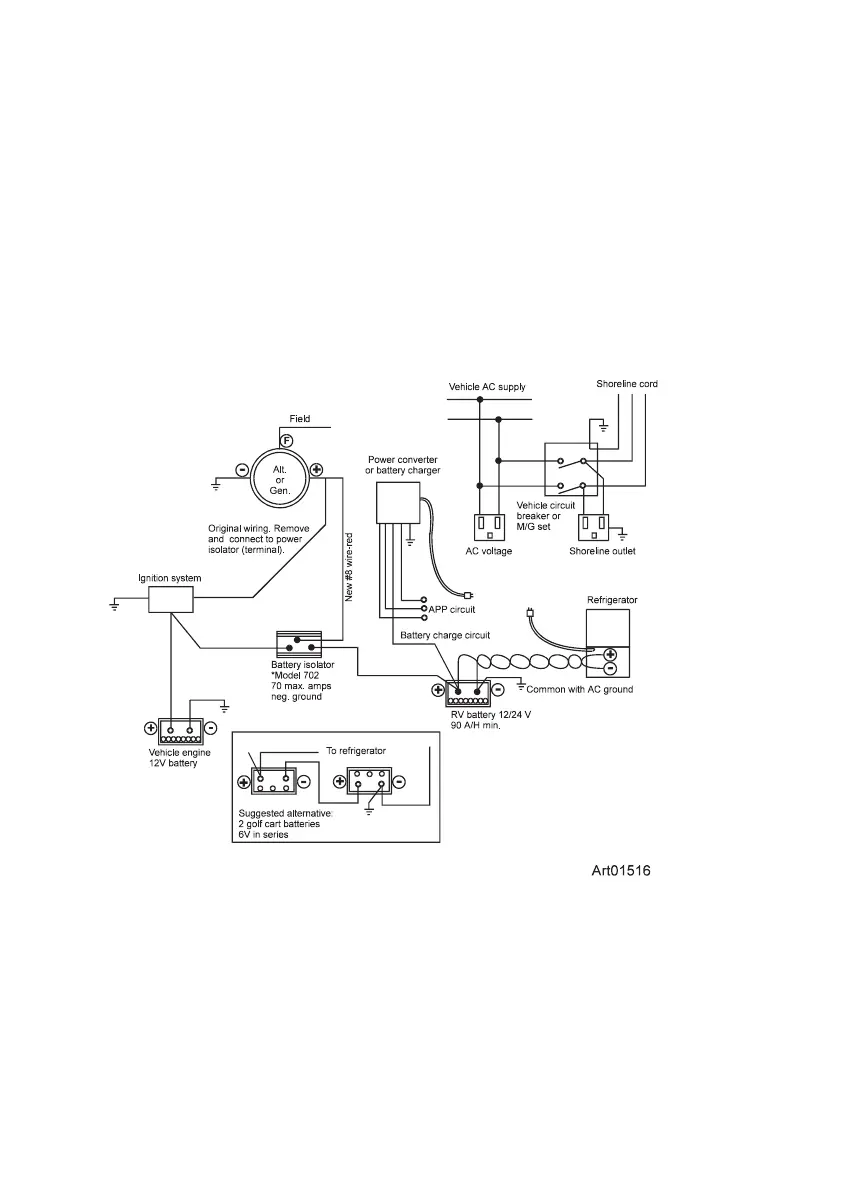
For your reference
The wiring diagram shown below is recommended for dual battery hookup (See
Art01516).
*Recommended source:
Sure Power Industries, Inc.
1-800-845-6269
www.Surepower.com

Related product manuals