EasyManua.ls Logo

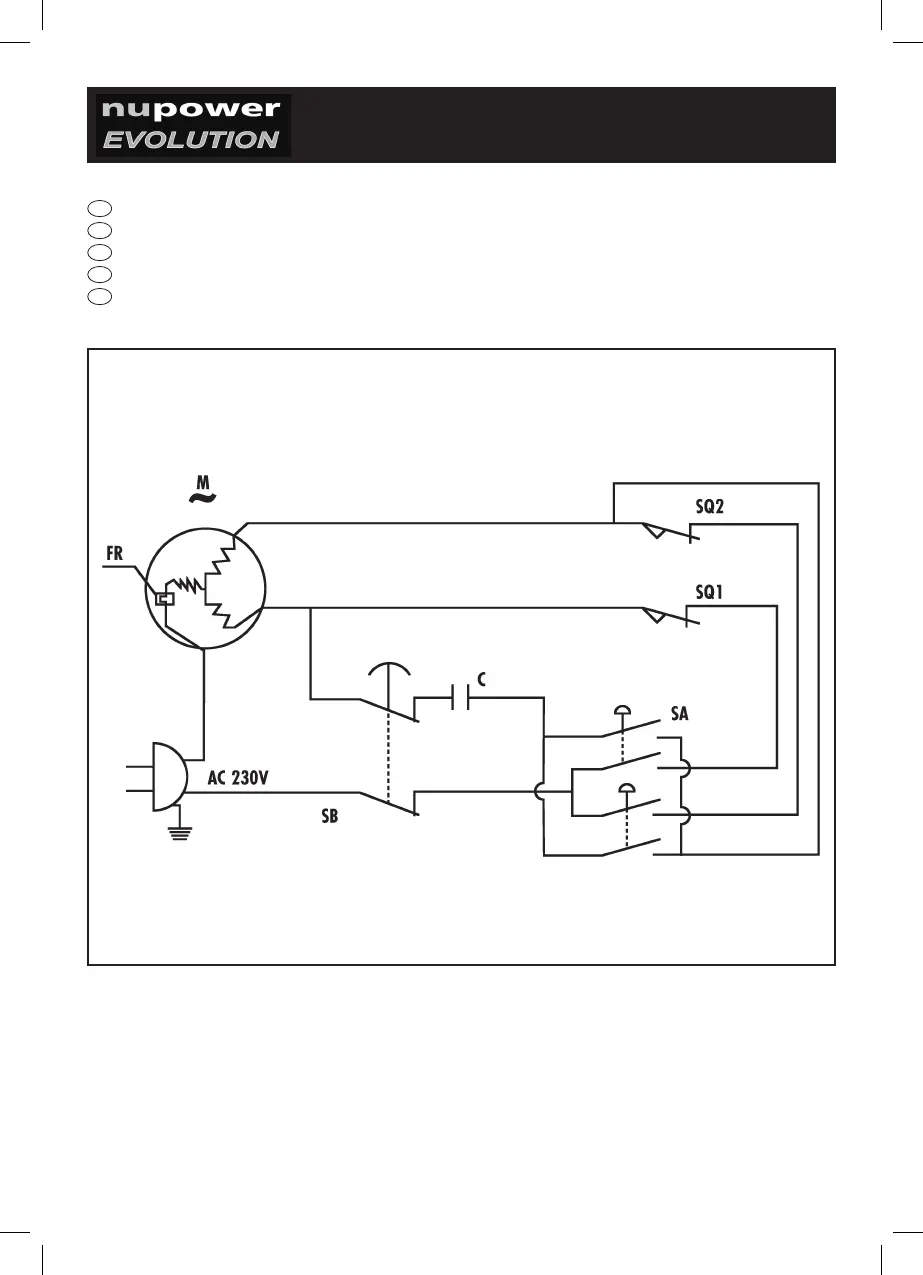
Nupower EVOLUTION NPECH250 - WIRING DIAGRAM

Nupower EVOLUTION NPECH250
Print Icon
To Next Page IconTo Next Page
To Next Page IconTo Next Page
To Previous Page IconTo Previous Page
To Previous Page IconTo Previous Page
Loading...
7
I
SCHEMA ELETTRICO
GB
WIRING DIAGRAM
E
ESQUEMA DE CONEXIONES
P
ESQUEMA DE LIGAÇÕES
PL
SCHEMAT ZASADNICZY