EasyManua.ls Logo

Oceanic 0CS30 - Page 5

Oceanic 0CS30
18 pages
Print Icon
To Next Page IconTo Next Page
To Next Page IconTo Next Page
To Previous Page IconTo Previous Page
To Previous Page IconTo Previous Page
Loading...
Oceanic Sauna Heater
5
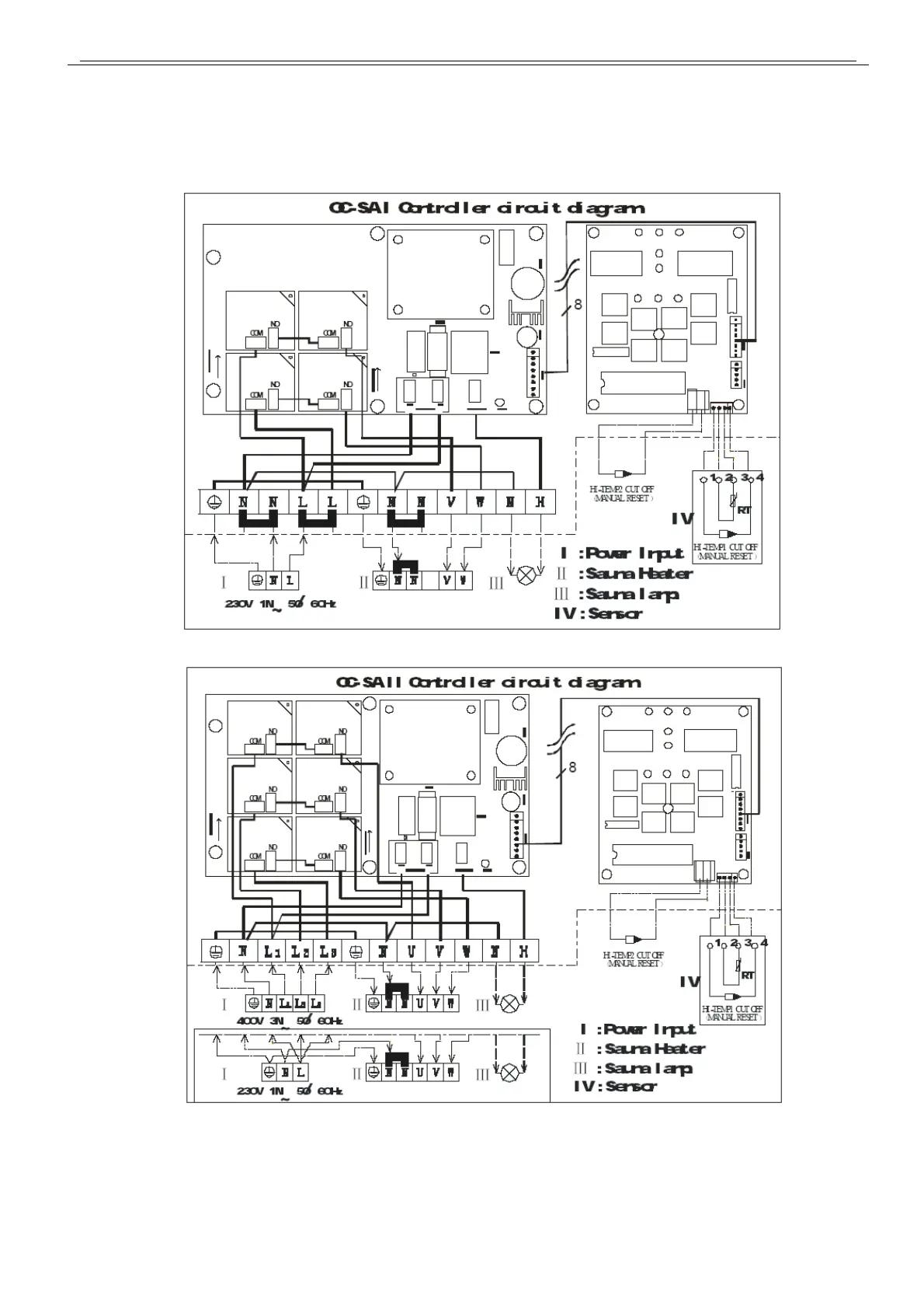
ii. Circuit Diagram for controller (Fig2, Fig3)
(Fig 2)
(Fig3)

Related product manuals