EasyManua.ls Logo

ODES WORKCROSS UTV650 - Page 92

Default Icon
231 pages
Print Icon
To Next Page IconTo Next Page
To Next Page IconTo Next Page
To Previous Page IconTo Previous Page
To Previous Page IconTo Previous Page
Loading...
6.ELECTRICAL SYSTEM
6-12
angle of the throttle valve.
(5). Other: including:a. throttle body, which controls air intake through throttle pull wire; b.
Fault alarm lamp, which is installed on the dashboard for fault alarm; c. Battery, door lock,
fuse for power supply to EFI system.
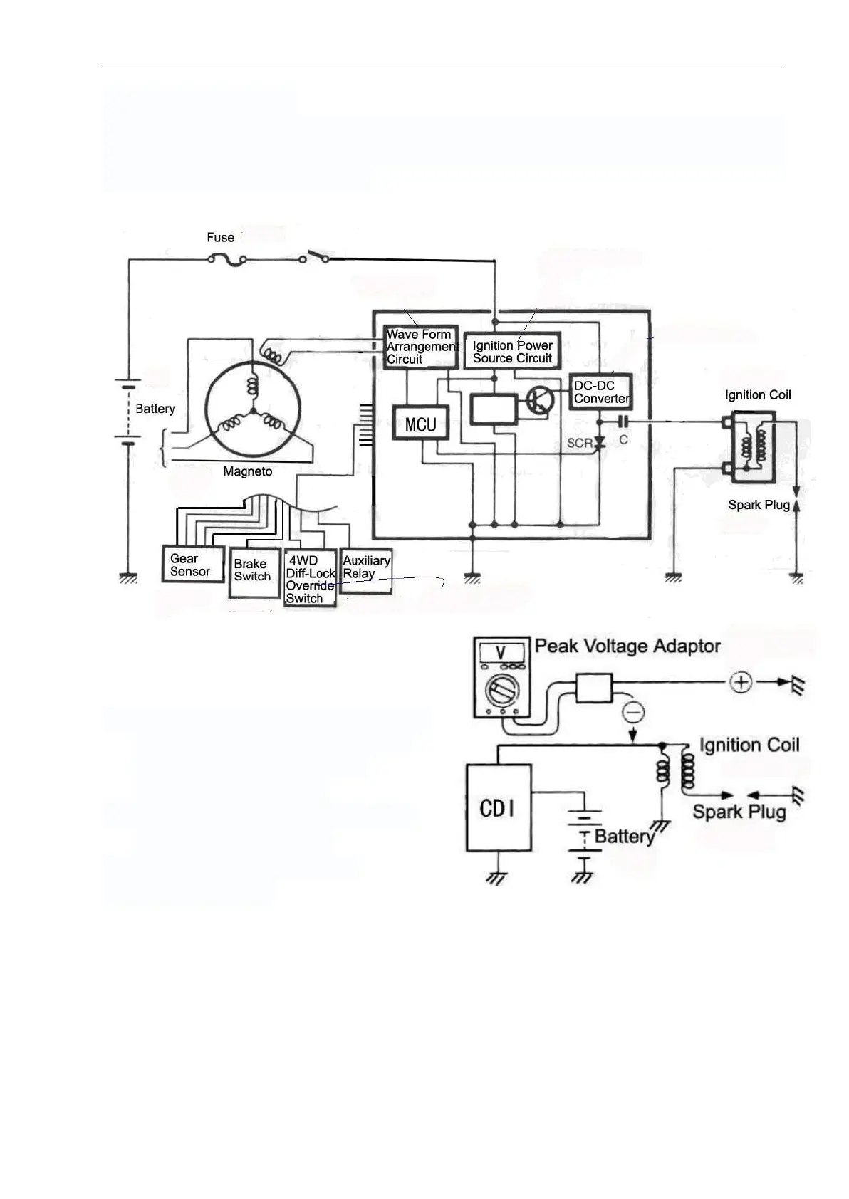
Ignition system
Ignition coil
Primary peak voltage of ignition coil
Z Remove the spark plug cap as shown in
the right figure. Install the new spark
plug to the cap. The cylinder is
connected to grounding.
Z Connect the multimeter and the peak
voltage adapter as follows:
+Probe: BK wire or grounding wire
-Probe: Br / yellow wire

Related product manuals