EasyManua.ls Logo

Olimpia splendid Secco Prof - Wiring Diagram

Olimpia splendid Secco Prof
5 pages
Print Icon
To Previous Page IconTo Previous Page
To Previous Page IconTo Previous Page
Loading...
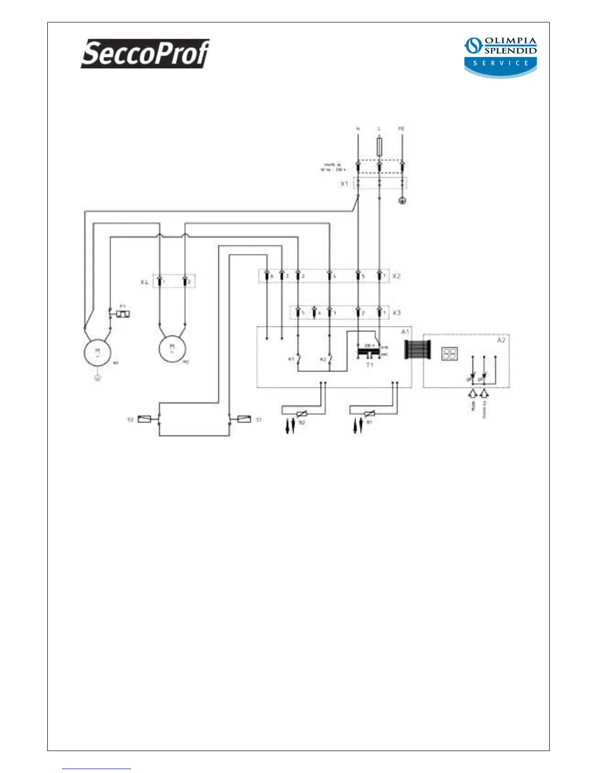
SECCO PROF WIRING DIAGRAM
A1 = Electronic card (power);
A2 = Electronic card (control);
B1 = Humidity feeler;
B2 = Evaporator sensor;
F1 = Compressor thermal cut-out;
K1 = Compressor relay;
K2 = Fan control;
M1 = Motor-driven compressor;
M2 = Fan;
S1 = Tank presence micro-switch;
S2 = Tank full micro-switch;
T1 = Transformer;
X1 = Power supply terminal board;
X2 = 6-pole connector;
X3 = 5-pole connector;
X4 = 2-pole connector;

Related product manuals