EasyManua.ls Logo

Omcan Imbera VFS24 - Page 88

Default Icon
100 pages
To Next Page IconTo Next Page
To Next Page IconTo Next Page
To Previous Page IconTo Previous Page
To Previous Page IconTo Previous Page
Loading...
88
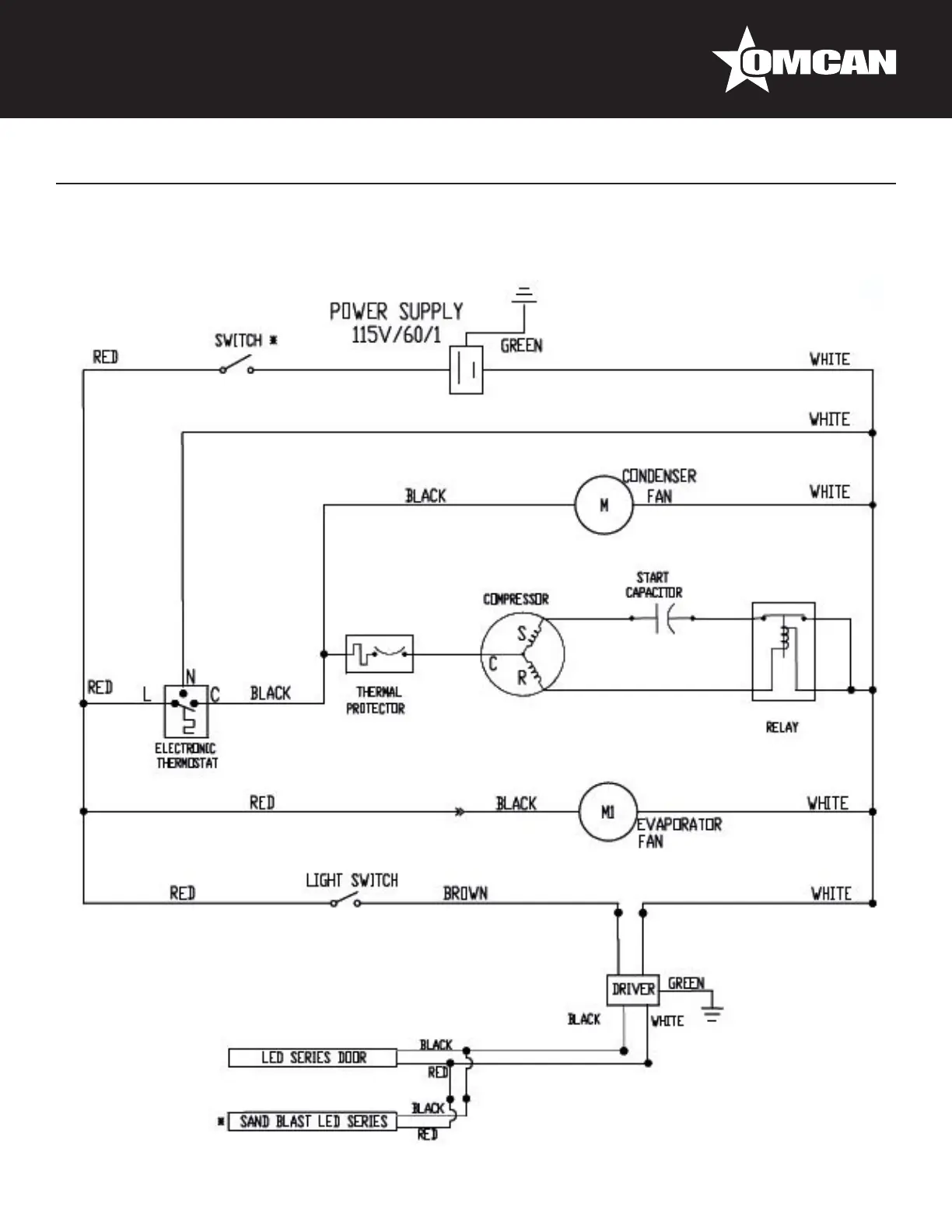
Electrical Schematics
Model VR10 41216

Related product manuals