EasyManua.ls Logo

Panasonic AW-PH360N - Page 20

Panasonic AW-PH360N
52 pages
Print Icon
To Next Page IconTo Next Page
To Next Page IconTo Next Page
To Previous Page IconTo Previous Page
To Previous Page IconTo Previous Page
Loading...
- 20 -
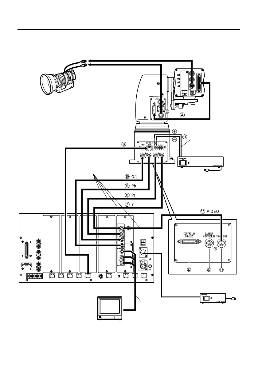
Connections
Zoom lens
Base connector front panel
Monitor
Convertible camera
Camera
cable
(supplied)
10BASE-T (equivalent to UTP
category 5) straight cable
Coaxial cable
(BELDEN 8281)
AC adapter: AW-PS300A
Multi-Function Controller: AW-RP605A
$ Connecting the connector panel (with the controller AW-RP605A)
Coaxial
cable
AC adapter: AW-PS505A
DC cable
(UL Type SPT-2 2!16
AWG or UL Type NISPT-2
2!16 AWG, to be locally
purchased)

Related product manuals