EasyManua.ls Logo

Panasonic CS-A73KE - Refrigeration Cycle Diagram

Panasonic CS-A73KE
58 pages
Print Icon
To Next Page IconTo Next Page
To Next Page IconTo Next Page
To Previous Page IconTo Previous Page
To Previous Page IconTo Previous Page
Loading...
– 13 –
MAC9512086C2
CS-A73KE
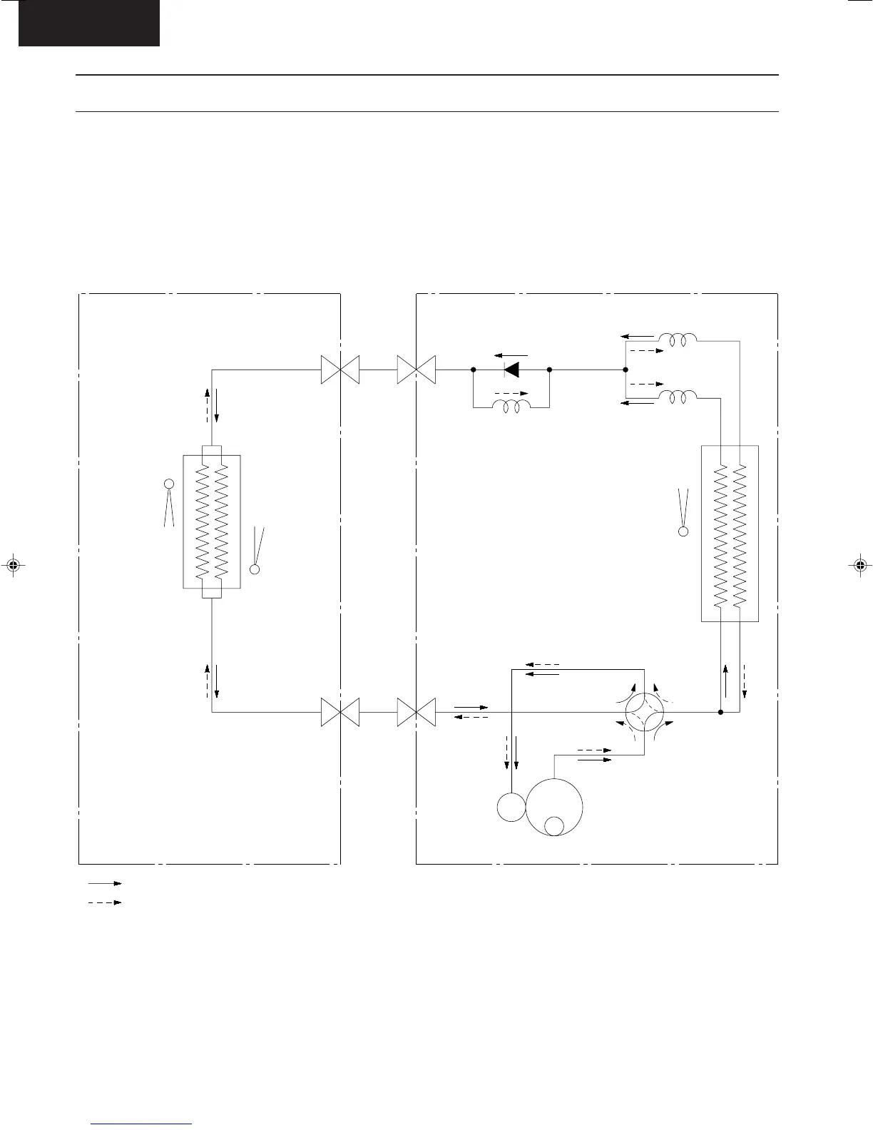
Refrigeration Cycle Diagram
CS-A73KE / CU-A73KE
CS-A93KE / CU-A93KE
CS-A123KE / CU-A123KE
COMP.
4-WAY VALVE
C1
C3
C2
CHECK VALVE
PIPE
TEMP.
SENSOR
(T.R.S)
SENSOR
TEMP.
INTAKE
PIPE
TEMP.
SENSOR
INDOOR OUTDOOR
COOLING
HEATING
HEAT EXCHANGER
(EVAPORATOR)
HEAT EXCHANGER
(CONDENSER)
2-WAY
VALVE
VALVE
3-WAY
Untitled-10 6/19/00, 11:04 AM13

Related product manuals