EasyManua.ls Logo

Panasonic CS-C125KE - How to Operate

Panasonic CS-C125KE
89 pages
To Next Page IconTo Next Page
To Next Page IconTo Next Page
To Previous Page IconTo Previous Page
To Previous Page IconTo Previous Page
Loading...
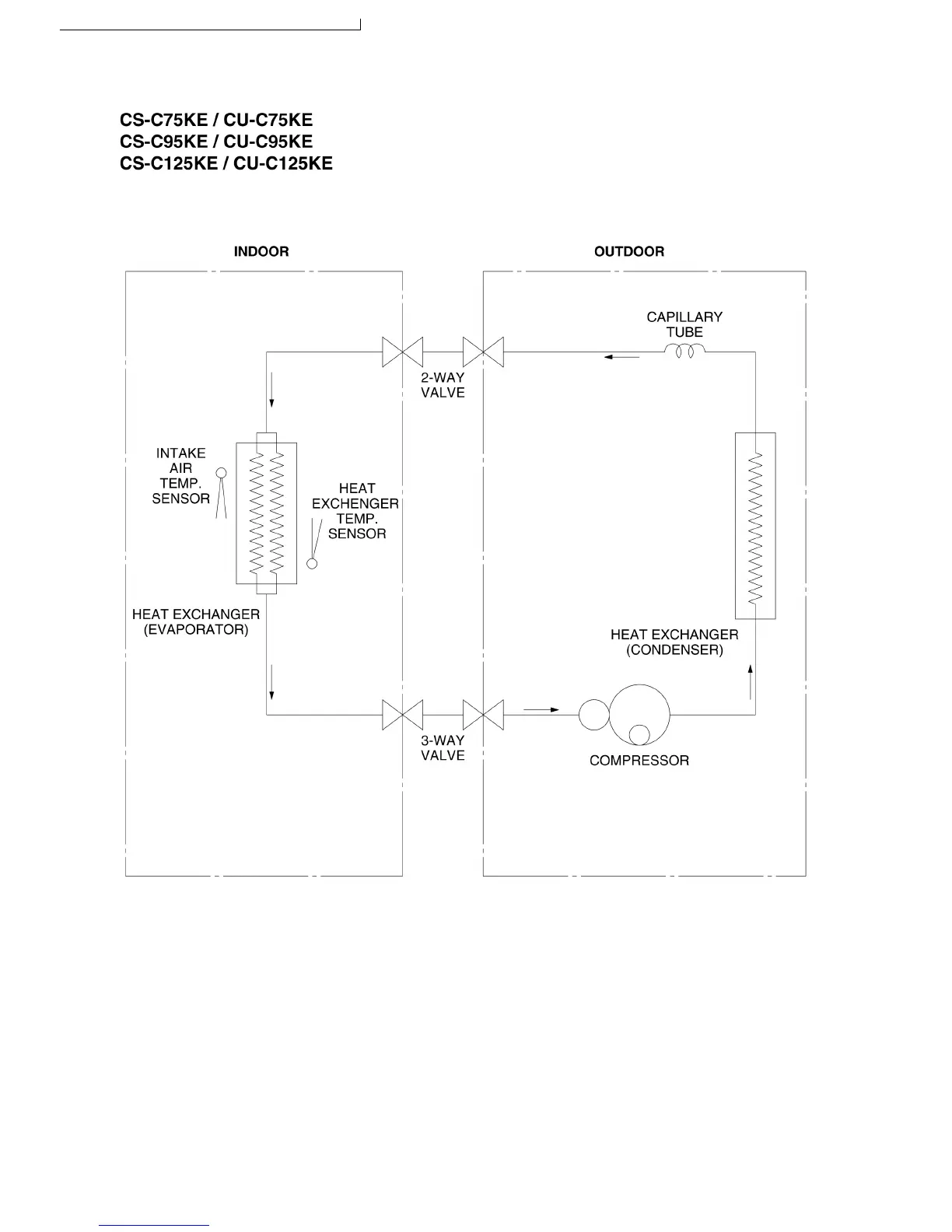
5 Refrigeration Cycle Diagram
14
S-C75KE CU-C75KE / CS-C95KE CU-C95KE / CS-C125KE CU-C125KE

Table of Contents

Other manuals for Panasonic CS-C125KE

Related product manuals