EasyManua.ls Logo

Panasonic CS/CU-RE12GKE

Panasonic CS/CU-RE12GKE
17 pages
To Next Page IconTo Next Page
To Next Page IconTo Next Page
To Previous Page IconTo Previous Page
To Previous Page IconTo Previous Page
Loading...
RY-C
RY-FM
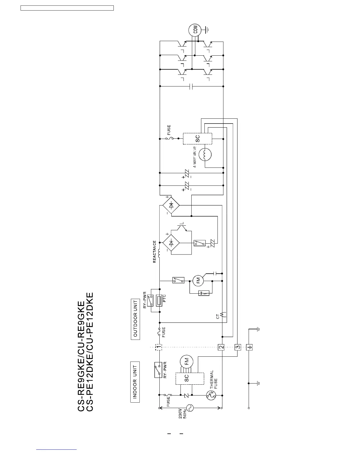
5BlockDiagram
CS-RE9GKE/CU-RE9GKE/CS-RE12GKE/CU-RE12GKE
12

Related product manuals