EasyManua.ls Logo

Panasonic CS-E15PKR - Outdoor Unit

Panasonic CS-E15PKR
205 pages
Print Icon
To Next Page IconTo Next Page
To Next Page IconTo Next Page
To Previous Page IconTo Previous Page
To Previous Page IconTo Previous Page
Loading...
54
9.2 Outdoor Unit
9.2.1 CU-E7PKR CU-E9PKR CU-E12PKR
G1
R504
2k
D502
D503
D505
D504
24V_1
PC501
*C507
*C508
14
23
PC502
14
23
24V_1
R506
2k
5V
+
*C186
*C178
*C188 *C187
*R311
*R313
G2
*R312
*D20
G2
C9
1
R11
15.8k
5V
G2
C10
1
C88
220
R12
15.0k
G2G2
ELECTRONIC CONTRO LLER
(DEMAND CONTR OL)
CN-OPT
(WHITE)
CN-DEMAND
(WH IT E )
CN-PWR
(WH T )
WHT
WHT
WHT
RED
BLK
AC_GND
(GREEN)
1
1
1
2
3
BLK
GRN
NOISE FILTER
CIRCUIT
AC-BLK
(BLAC K )
FUSE 103
(20A 250V)
AC-WHT (WHT)
FG1
(GRN)
FG2
(GRN)
GRN
GRN
RECT IF IC ATION
CIRCUIT
RECTIFICATION
CIRCUIT
COMMUNICATION
CIRCUIT
SWITC H ING
POWER SUPPLY
CIRCUIT
FUSE 104
T3.15A L250V
FUSE 101
T3.15A L250V
YLW /GRN
TO IND OOR UNIT
SINGLE PHASE
POWER SUPPLY
GROUNDING
TERMINAL
GROUNDING
TERMINAL
TERMINAL
BOARD
TERMINAL
BOARD
L 123N
GRY
PFC
CIRCUIT
ELECTRONIC CONTROLLER
(MAIN)
RAT2
(GRY)
RAT1
(GRY )
GRY
REACTOR
YLW
YLW
FAN
MOTOR
RED
BLU
YLW
(RED )
(BLU)
(YLW)
OUTDOOR AIR TEMP
SENSOR (THERMISTOR)
PIPING TEMP
SENSOR (THERMISTOR)
ELECTRO-MAGNETIC
COIL (4-WAY VALVE)
COMPR ESSO R
CN-HOT
(WH T )
CN-TANK
(WHT )
CN-TH1
(WHT )
COMPRESSOR TEMP
SENSOR (THERMISTOR)
MS
3
~
MS
3
~
3
3
3
2
1
1
4
1
t
t
t
Q1
P
N
U
V
W
1
1
1
5
32
ACN1 (ORG)
RY-HT1
CN-MTR2
(WHT )
CN-MTR1
(WHT)
HT1 (ORG)
CN-V1
(WHT)
CN-DEMAND
(YLW)
ORG
ORG
HEATER
10
1
3
5
14
16
IC19
WHT
WHT
RED
BLK
BLK
YLW
ORG
RED
BRW
DRM
TO
D
R
E
D
C
3
2
1
4
5
6
7
U
V
W
R1
4.99k
G2G2
5V
C5
1
5V
R468
R467
G2
C241
470ยต
+
L1
D77
97
5
2
1
10
13
15
14
16
L3
*R438
R437
G1
3
4
LF501
2
1
24V_1
D501
*R501
*C502
*C504
*R502
5V
R14
10k
G2
21
CN-S
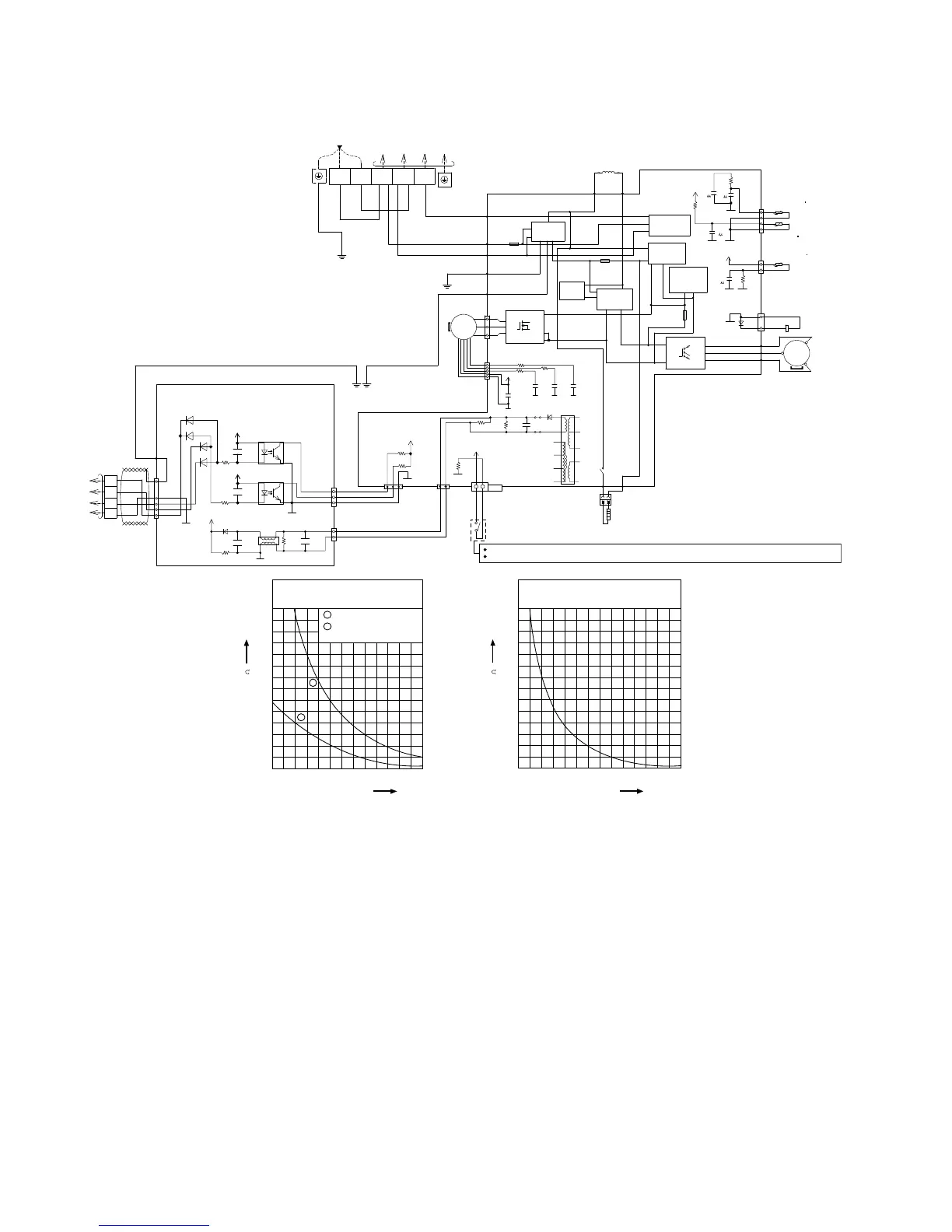
The unit turn to the Rated Frequency Cooling Operation by short-circuiting CN-S after applying power between the terminal 1 and 2.
Operation of the compressor and the outdoor fan motor can be checked by applying power after short-circuiting CN-S.
Sensor (Thermistor)
Characteristics
70
60
50
40
30
20
10
0
-10 0 10
Te
m
per
a
t
u
re
(
o
C)
Resistance (k )
20 30 40 50
1
2
1
2
Outdoor Air S ensor
Outdoor Heat Exchanger
Sensor
Compressor Temp. Sensor
(Thermistor) Characteristics
70
60
50
40
30
20
10
0
20 40 60
Temperature (
o
C)
Resistance (k )
80 100 1 20 140

Table of Contents

Other manuals for Panasonic CS-E15PKR

Related product manuals