EasyManua.ls Logo

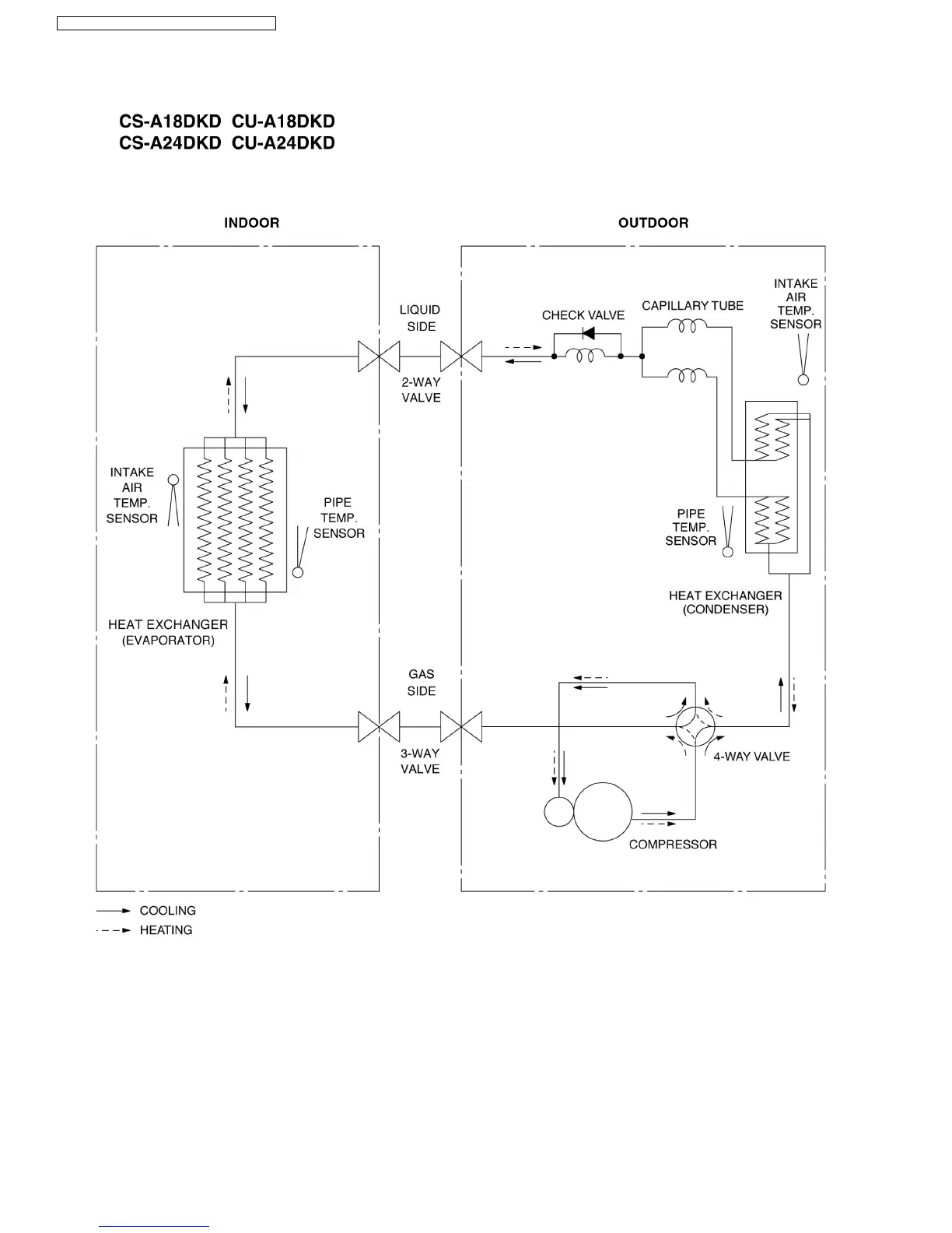
Panasonic CU-A24DKD - 5 Refrigeration Cycle Diagram

Panasonic CU-A24DKD
86 pages
Print Icon
To Next Page IconTo Next Page
To Next Page IconTo Next Page
To Previous Page IconTo Previous Page
To Previous Page IconTo Previous Page
Loading...
5 Refrigeration Cycle Diagram
12
CS-A18DKD CU-A18DKD / CS-A24DKD CU-A24DKD

Table of Contents

Related product manuals