EasyManua.ls Logo

Panasonic CU-A24DKD - 7 Wiring Diagram

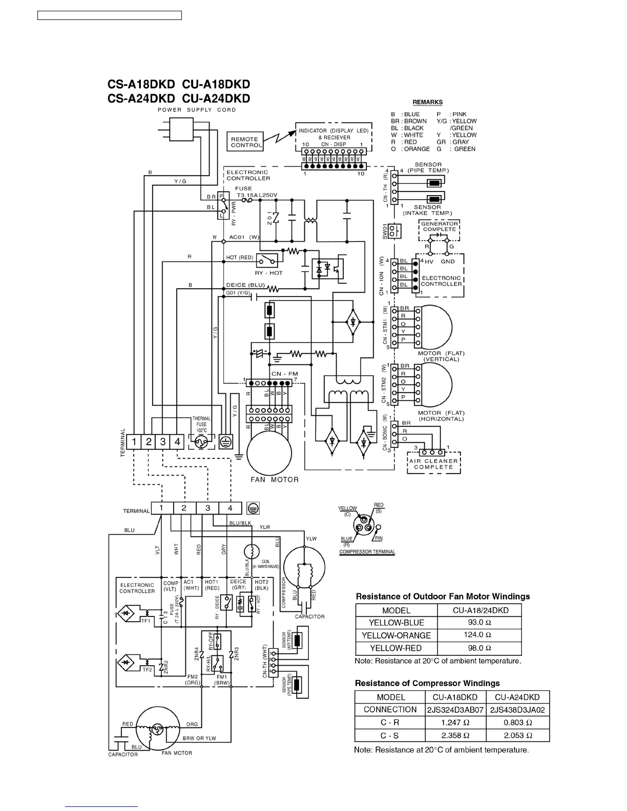
Panasonic CU-A24DKD
86 pages
Print Icon
To Next Page IconTo Next Page
To Next Page IconTo Next Page
To Previous Page IconTo Previous Page
To Previous Page IconTo Previous Page
Loading...
7 Wiring Diagram
CS-A18DKD CU-A18DKD / CS-A24DKD CU-A24DKD
14

Table of Contents

Related product manuals