EasyManua.ls Logo

Panasonic CU-E9GFE - Cs-E18 Gfew Cu-E18 Gfe

Panasonic CU-E9GFE
94 pages
Print Icon
To Next Page IconTo Next Page
To Next Page IconTo Next Page
To Previous Page IconTo Previous Page
To Previous Page IconTo Previous Page
Loading...
25
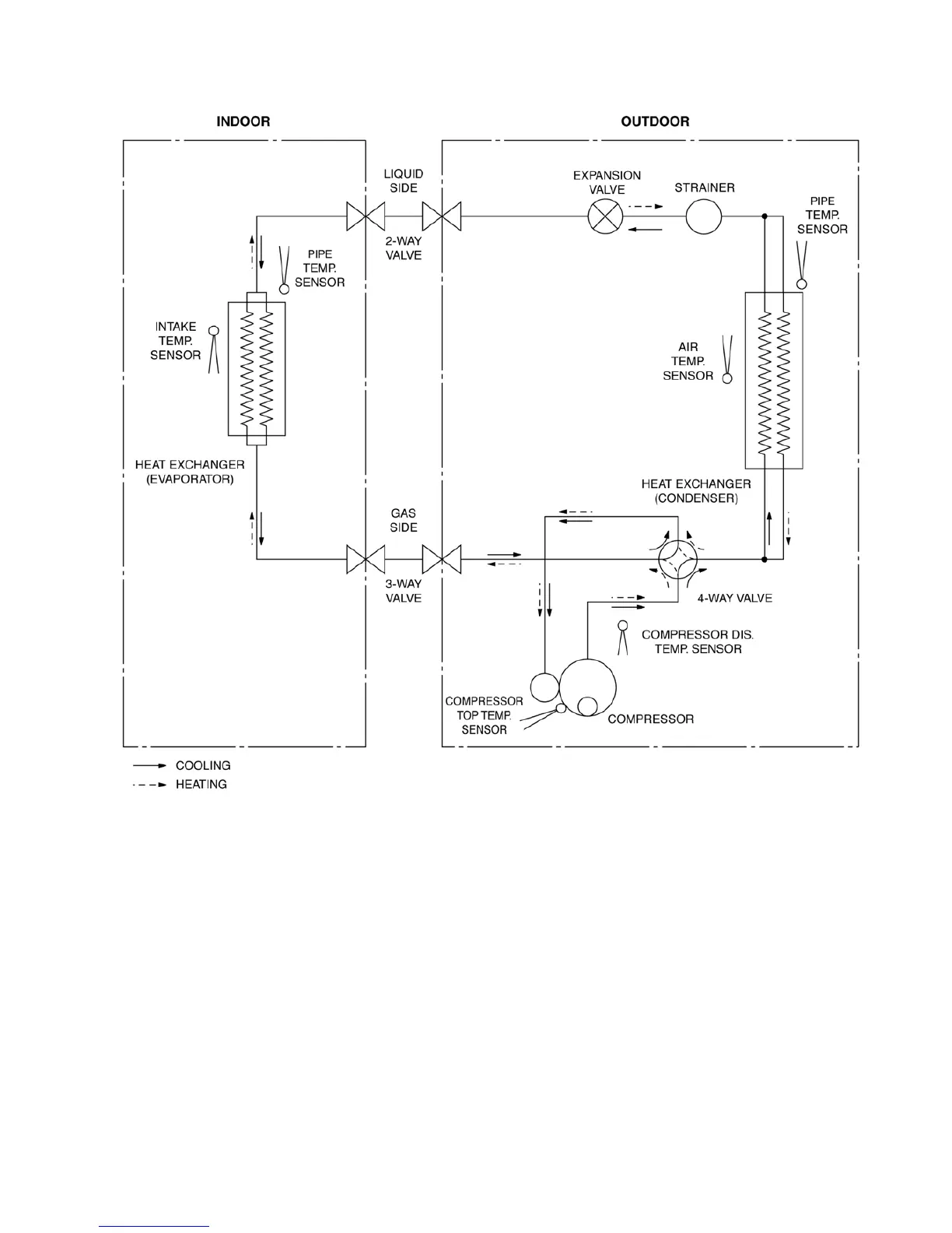
6.2. CS-E18GFEW CU-E18GFE

Table of Contents

Other manuals for Panasonic CU-E9GFE

Related product manuals