EasyManua.ls Logo

Panasonic NN-SD577M - Schematic Diagrams

Panasonic NN-SD577M
21 pages
Print Icon
To Next Page IconTo Next Page
To Next Page IconTo Next Page
To Previous Page IconTo Previous Page
To Previous Page IconTo Previous Page
Loading...
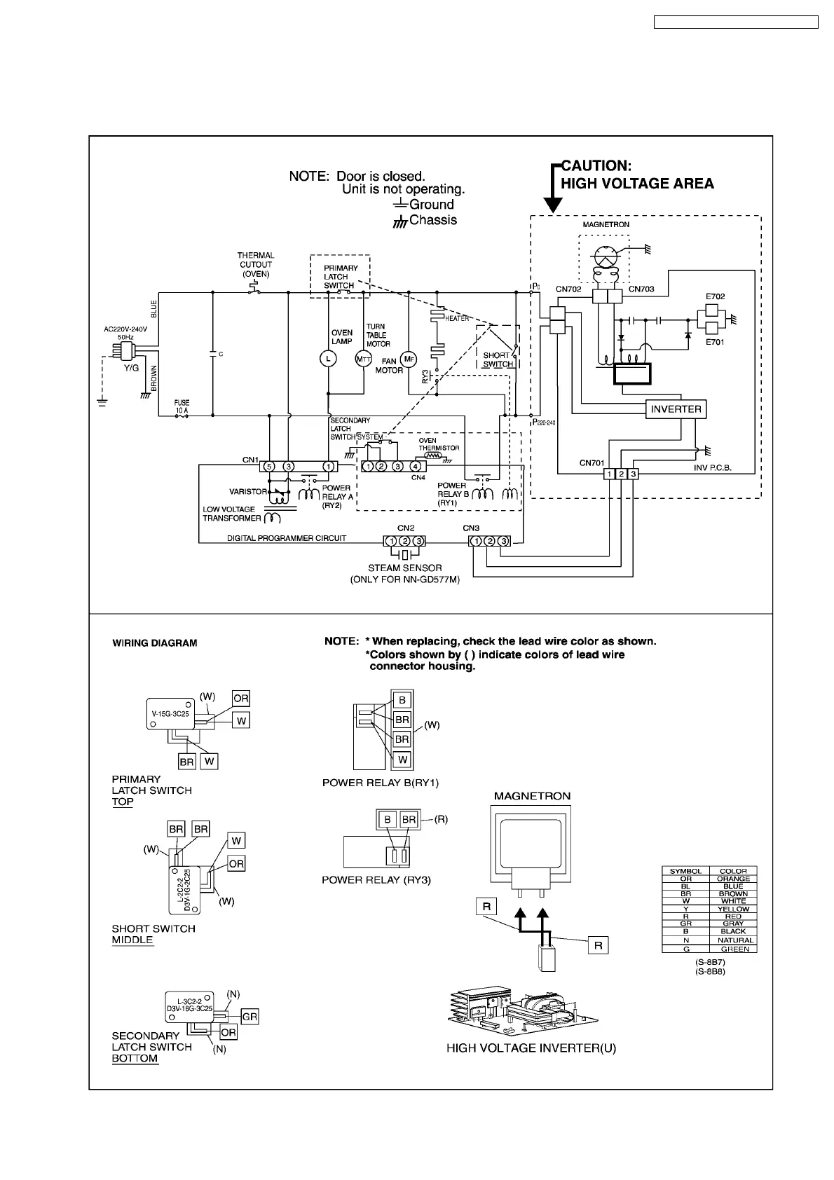
1 SCHEMATIC DIAGRAM
1.1. NN-GD577M, GT547W
5
NN-GD577M / NN-SD577M / NN-GT547W

Related product manuals