EasyManua.ls Logo

Panasonic SB-PC72 - Page 76

Panasonic SB-PC72
148 pages
Print Icon
To Next Page IconTo Next Page
To Next Page IconTo Next Page
To Previous Page IconTo Previous Page
To Previous Page IconTo Previous Page
Loading...
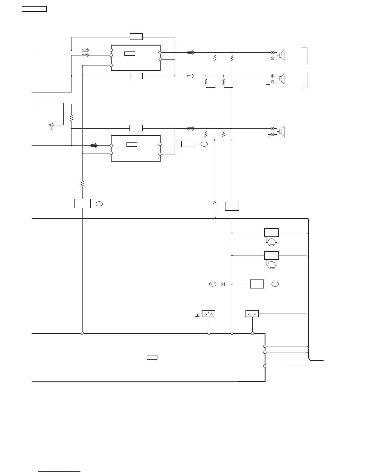
S6819~S6827
69
DC_DET
19
SYNC
70
PCONT
SWITCH
Q6820
SYNC
FAN
HP_SW
RSN315H42C-P
POWER AMP
IC5801
OUT11
7
-IN11
13
-IN21(22)
16(15)
OUT21(22)
3(6)
RSN35H2B-P
POWER AMP
IC5001
-IN_L(R)
10(14)
56
MUTE_H
94
KEY3
S6800~S6809
93
KEY2
B
FAN
SWITCH
Q5801,
Q5810
12
RESET
RESET
OUTL(R)
4(1)
JK9502
CENTER
SUR_L(R)
FRONT
L(R)
ACDET
8
ACDET
6
FAN
B
JK9501
JK2804
SUBWOOFER
Q2913~Q2916
FAN
MOTOR
DRIVE
M
B
Q2909~Q2912
FAN
MOTOR
DRIVE
M
5
LATCH
LCH
LCH
FILTER
LCH
B
FILTER
Q5811
SWITCH
IC2818
C2CBJG000653
MICROPROCESSOR
FILTER
FILTER
76
SA-VK725DEE

Table of Contents

Related product manuals