EasyManua.ls Logo

PEERLESS WBV SERIES - 7 Boiler Dimensions & Ratings

Default Icon
24 pages
To Next Page IconTo Next Page
To Next Page IconTo Next Page
To Previous Page IconTo Previous Page
To Previous Page IconTo Previous Page
Loading...
19
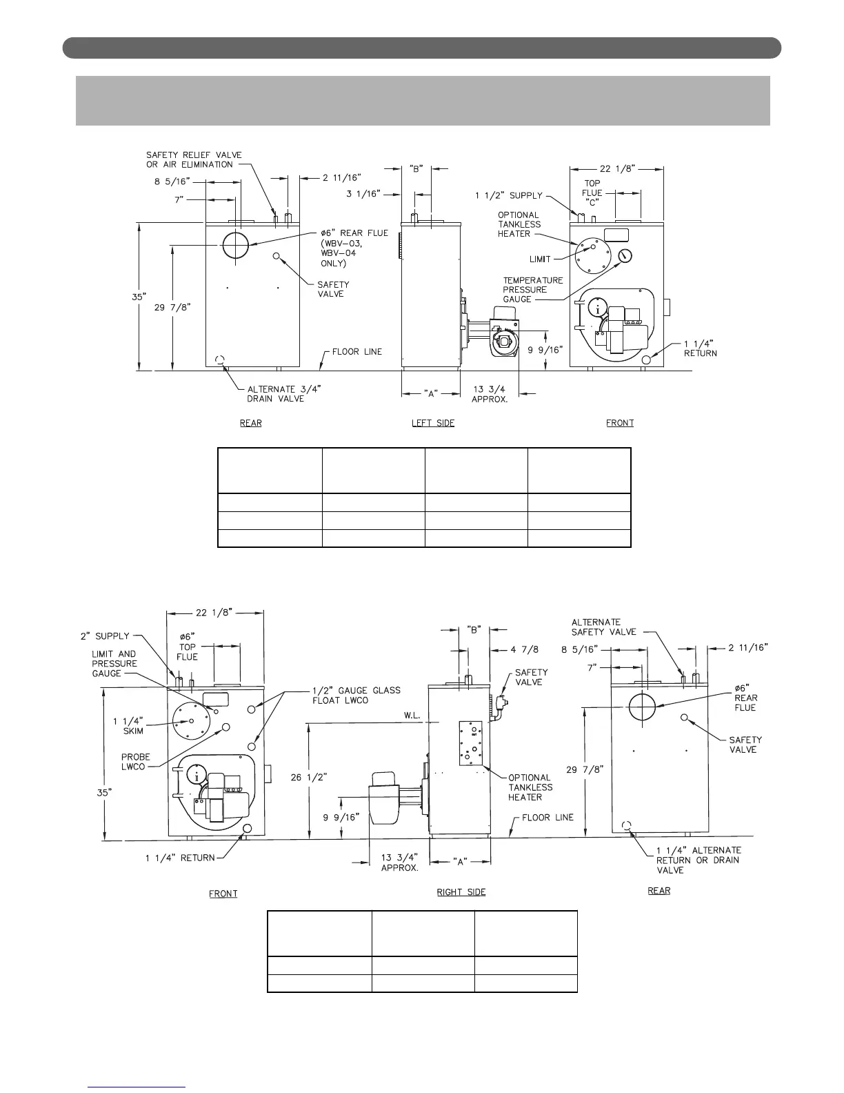
BOILER DIMENSIONS & RATINGS
7. BOILER DIMENSIONS & RATINGS
Figure 7.1: Boiler Dimensions, Water Boiler
Figure 7.2: Boiler Dimensions, Steam Boiler
Boiler
Model
Number
Jacket
Depth
"A"
Rear of Jacket to
C/L of Top Flue
Outlet "B"
Top
Flue Size
"C"
WBV-03-085/110 14-1/8" 7-1/16" 6"
WBV-04-125/150 18-1/8" 9-1/16" 6"
WV-05-175/200 22-1/8" 11-1/16" 7"
Boiler
Model
Number
Jacket
Depth "A"
Rear of Jacket to
C/L of Top Flue
Outlet "B"
WBV-03-085/110 15-3/4" 8-7/8"
WBV-04-125/150 19-3/4" 10-7/8"

Related product manuals