EasyManua.ls Logo

Perfecta 92 TV - Pre-Clamping

Perfecta 92 TV
32 pages
Print Icon
To Next Page IconTo Next Page
To Next Page IconTo Next Page
To Previous Page IconTo Previous Page
To Previous Page IconTo Previous Page
Loading...
1/01 E Service Instructions 24
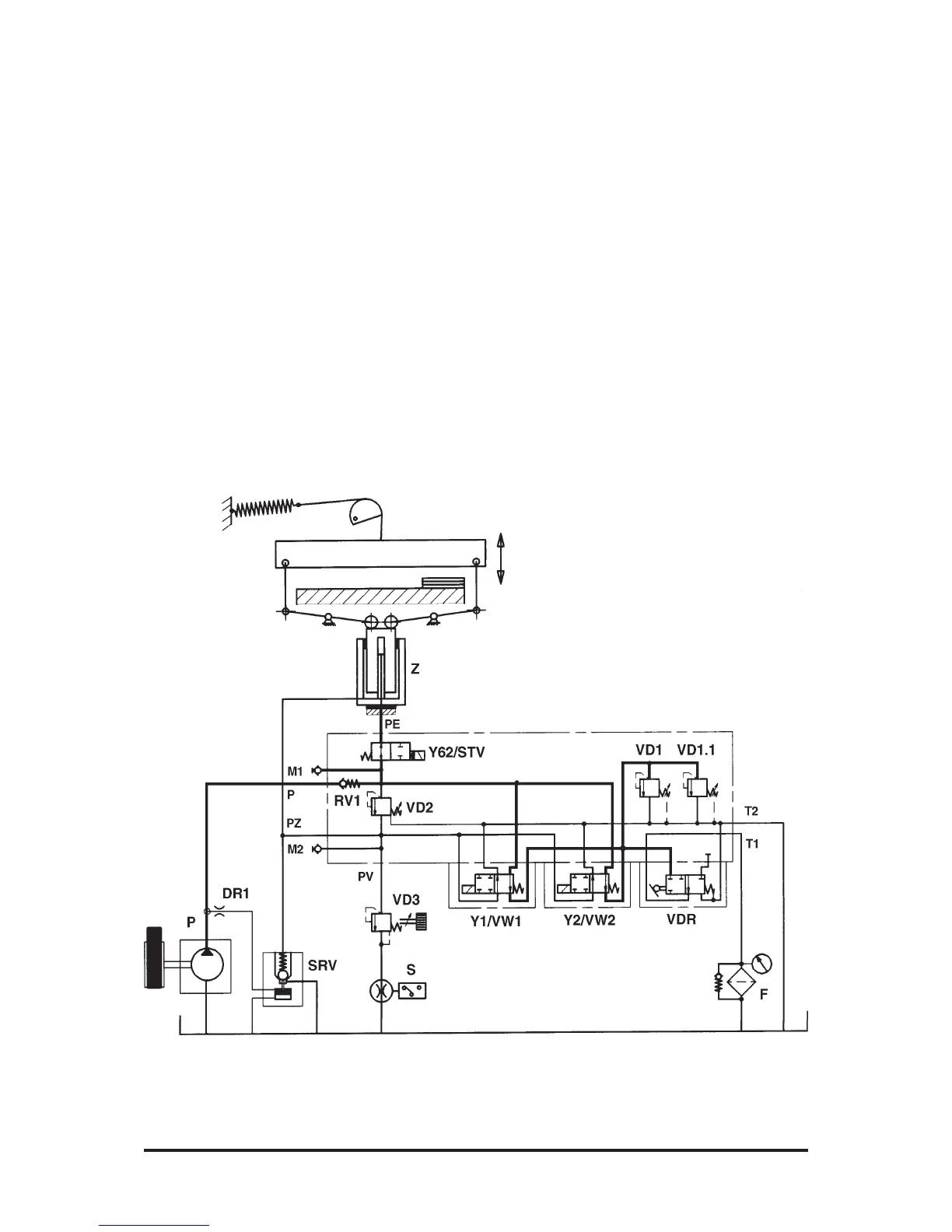
Pre-Clamping
(Fig. 30)
From the basic position, the VDR
valve is operated by the pedal.
The former inlet of VW1/VW2 is
closed. Pressure builds up from
pump P, via RV1, VW1/VW2 as
well as VD1 and VD1.1 which de-
termine the value of the pressure.
The oil flow is applied to the fast-
speed piston. The plunger of cyl-
inder Z comes out and moves the
clamp down. Via SRV, the big
cylinder chamber fills up with oil.
When the clamp touches down,
the oil returns to the tank through
VD1 and VD1.1.
Fig. 30

Related product manuals