EasyManua.ls Logo

Perkins 1104E - Page 27

Perkins 1104E
64 pages
Print Icon
To Next Page IconTo Next Page
To Next Page IconTo Next Page
To Previous Page IconTo Previous Page
To Previous Page IconTo Previous Page
Loading...
SENR9977 27
Systems Operation Section
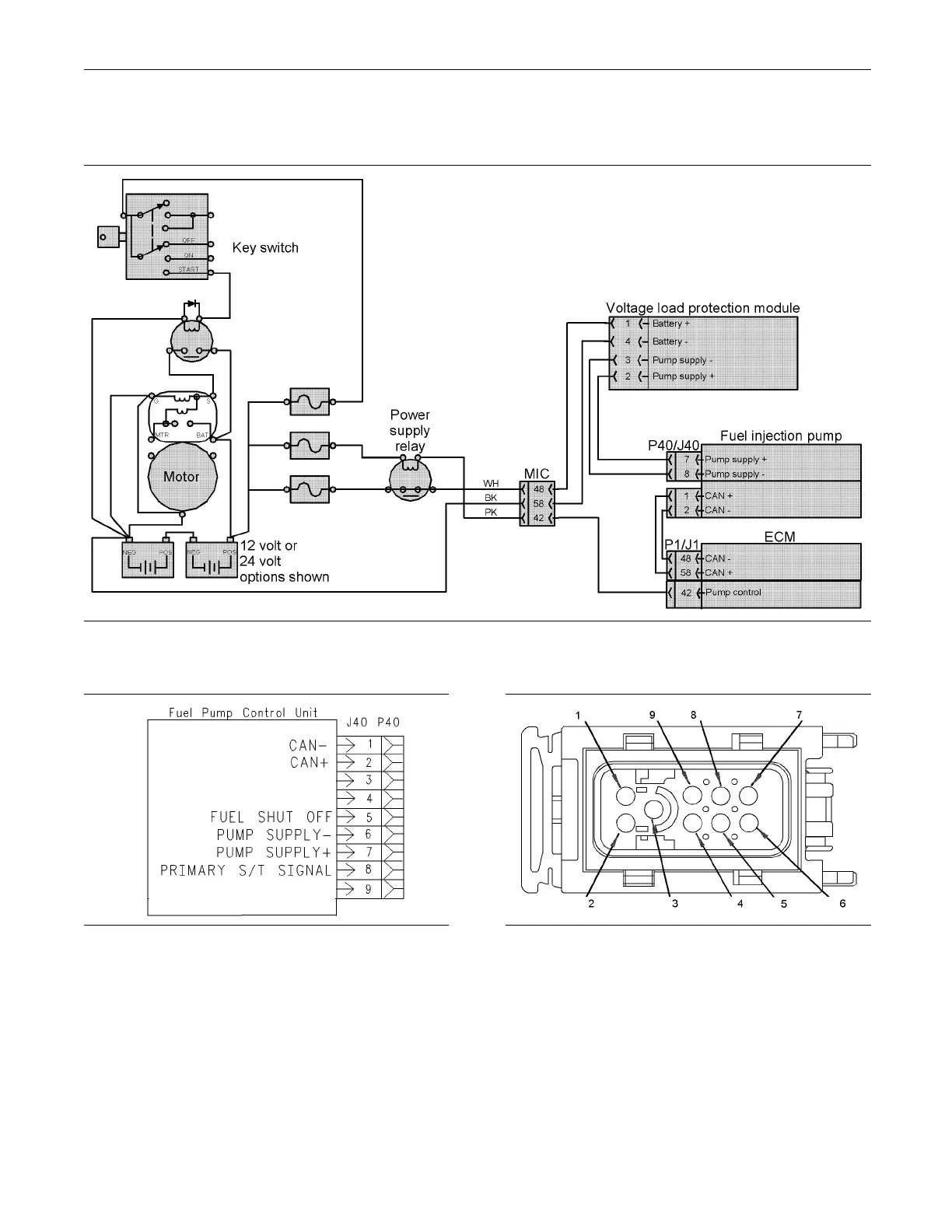
Power S upply for the Fuel In jection
Pump
g01141661
Illustra
tion 33
Power supply for the fuel injection pump
g00931447
Illustration 34
Connection for the fuel injection pum p (J40/P40)
g01143327
Illustration 35
Connector for the fuel injection pump ( J40)
(1) C a n -
(2) C a n +
(3) U nused
(4) U nused
(5) Fuel shutoff
(6) Ba tt e ry -
(7) Ba tt e ry +
(8) S ignal for primary speed/timing sensor
(9) U nused
The power supply for the ECM comes from the
machine interface connector. The machine interface
connector receives power from the power relay.

Table of Contents

Other manuals for Perkins 1104E

Related product manuals