EasyManua.ls Logo

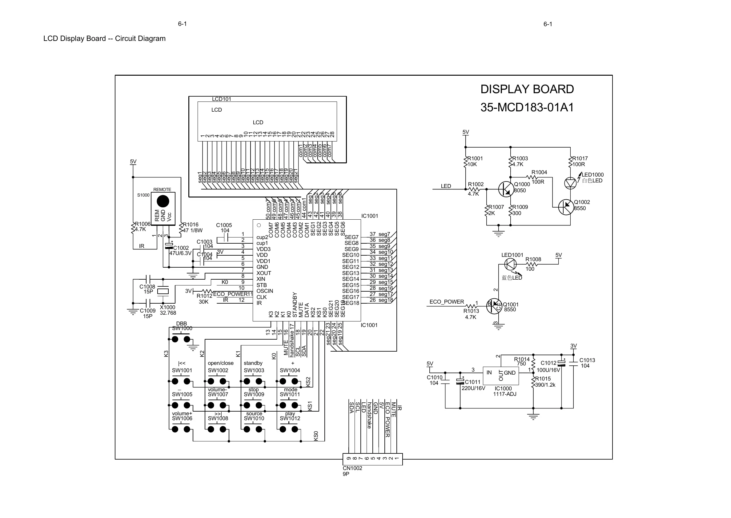
Philips MCD183 - LCD Display Board Circuit Diagram

Philips MCD183
27 pages
Print Icon
To Next Page IconTo Next Page
To Next Page IconTo Next Page
To Previous Page IconTo Previous Page
To Previous Page IconTo Previous Page
Loading...
6-1
6-1
LCD Display Board -- Circuit Diagram
C1005
104
C1003
104
C1004
104
3V
X1000
32.768
C1008
15P
C1009
15P
3V
R1012
30K
SW1001
|<<
SW1002
open/close
SW1003
standby
SW1004
+
SW1005
_
SW1007
volume-
SW1009
stop
SW1011
mode
SW1006
volume+
SW1008
>>|
SW1010
source
SW1012
play
SW1000
DBB
5V
GND
SDA
ECO_POWER
SCL
handshake
ECO_POWER
MUTE
IR
REM
1
GND
2
Vcc
3
S1000
REMOTE
C1002
47U/6.3V
R1006
4.7K
5V
IR
1
2
3
4
5
6
7
8
9
CN1002
9P
IR
K3
K2
K1
K0
KS2
KS1
KS0
LCD
1
2
3
4
5
6
7
8
9
10
11
12
13
14
15
16
17
18
19
20
21
22
23
24
25
26
27
28
LCD101
LCD
seg21
seg1
seg2
seg3
seg4
seg5
seg6
seg7
seg8
seg9
seg10
seg11
seg12
seg13
seg14
seg15
seg16
seg17
seg18
seg19
seg20
com1
com2
com3
com4
com5
com6
com7
com1
com2
com3
com4
com5
com6
com7
seg1
seg2
seg3
seg5
seg6
seg7
seg8
seg9
seg10
seg11
seg12
seg13
seg14
seg15
seg16
seg17
seg18
seg19
seg20
seg21
LED
LED1000
ⱑ㡆
LED
cup2
1
cup1
2
VDD3
3
VDD
4
VDD1
5
GND
6
XOUT
7
XIN
8
STB
9
OSCIN
10
CLK
11
IR
12
K3
13
K2
14
K1
15
K0
16
STANDBY
17
MUTE
18
DATA
19
KS2
20
KS1
21
KS0
22
SEG21
23
SEG20
24
SEG19
25
SEG18
26
SEG17
27
SEG16
28
SEG15
29
SEG14
30
SEG13
31
SEG12
32
SEG11
33
SEG10
34
SEG9
35
SEG8
36
SEG7
37
SEG6
38
SEG5
39
SEG4
40
SEG3
41
SEG2
42
SEG1
43
COM1
44
COM2
45
COM3
46
COM4
47
COM5
48
COM6
49
COM7
50
IC1001
IC1001
Q1000
8050
R1002
4.7K
5V
LED
LED1001
㪱㡆
LED
R1008
100
R1013
4.7K
5V
ECO_POWER
seg4
K0
MUTE
handshake
SDA
SCL
R1001
10K
R1003
4.7K
R1004
100R
R1009
300
R1007
2K
GND
1
OUT
2
IN
3
IC1000
1117-ADJ
C1010
104
C1011
220U/16V
5V
R1014
750
R1015
390/1.2k
C1012
100U/16V
C1013
104
3V
R1016
47 1/8W
B
1
E
2
C
3
Q1001
8550
Q1002
8550
R1017
100R
35-MCD183-01A1
DISPLAY BOARD
All manuals and user guides at all-guides.com

Other manuals for Philips MCD183

Related product manuals