EasyManua.ls Logo

Philips VR140/02 - Page 31

Philips VR140/02
92 pages
Print Icon
To Next Page IconTo Next Page
To Next Page IconTo Next Page
To Previous Page IconTo Previous Page
To Previous Page IconTo Previous Page
Loading...
1-10-48
1-10-49
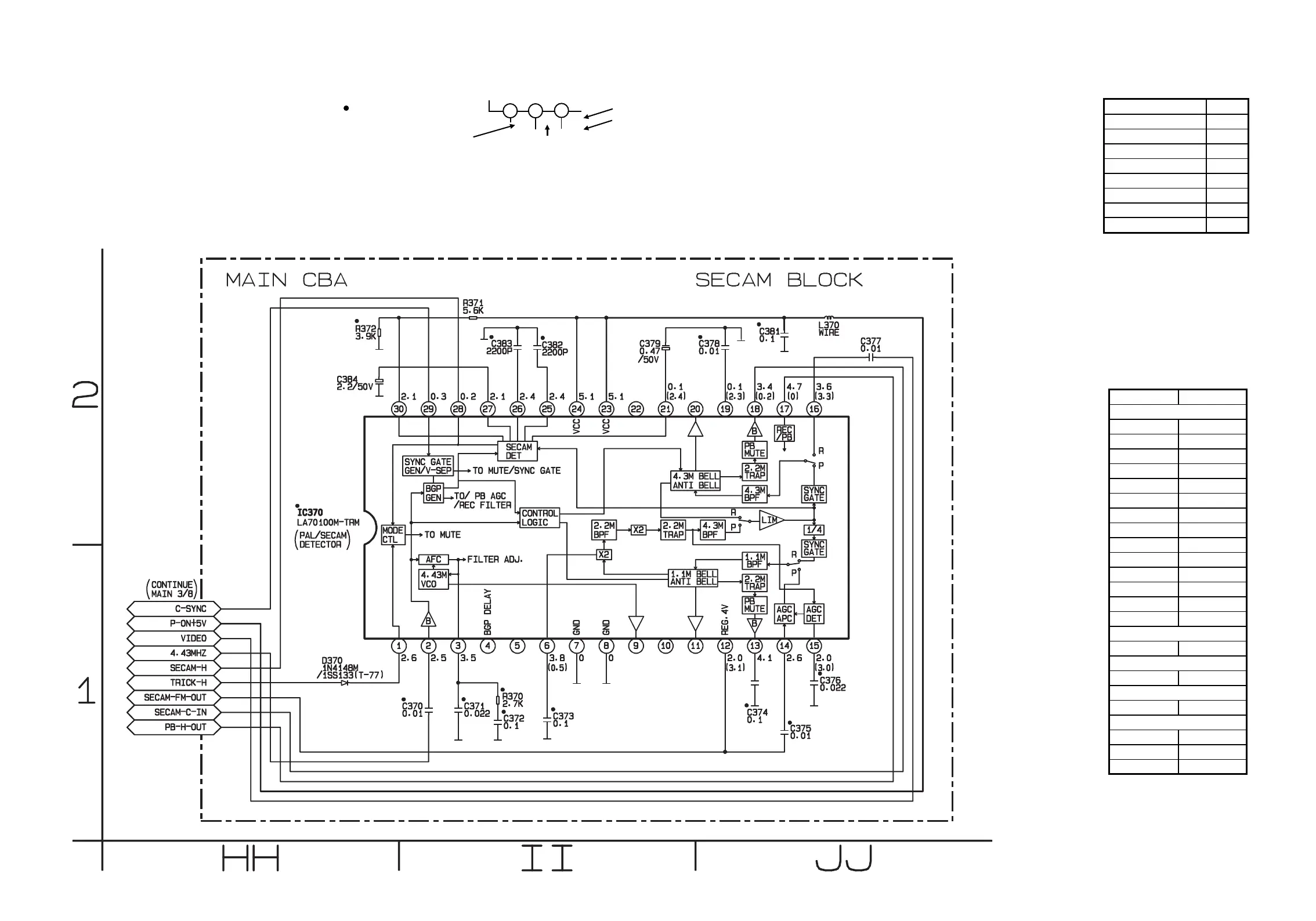
HE272SCM7
Main 7/8 Schematic Diagram ( P, T )
THE SAME VOLTAGE FOR
BOTH PLAY & REC MODES.
INDICATES THAT THE VOLTAGE
IS NOT CONSISTENT HERE.
MODE: SP/REC
PLAY MODE
REC MODE
1
2
3
5.0
5.0
(2.5)
~
ā€œ ā€œ = SMD
Comparison Chart of
Models and Marks
MODEL MARK
VR140/02 N
VR140/07 O
VR140/39 P
VR140/58 Q
VR840/07 R
VR840/16 S
VR840/39 T
VR840/58 U
MAIN 7/8 Schematic Diagram
Parts Location Guide
Ref No. Position
C370 II-1
C371 II-1
C372 II-1
C373 II-1
C374 JJ-1
C375 JJ-1
C376 JJ-1
C377 JJ-2
C378 JJ-2
C379 II-2
C381 JJ-2
C382 II-2
C383 II-2
C384 HH-2
D370 HH-1
IC370 HH-2
L370 JJ-2
R370 II-1
R371 II-2
R372 HH-2
COILS
CAPACITORS
RESISTORS
DIODES
ICS

Related product manuals