EasyManua.ls Logo

Pneumatech PHM Series - Installation & Operation

Pneumatech PHM Series
24 pages
Print Icon
To Next Page IconTo Next Page
To Next Page IconTo Next Page
To Previous Page IconTo Previous Page
To Previous Page IconTo Previous Page
Loading...
INSTALLATION & OPERATION
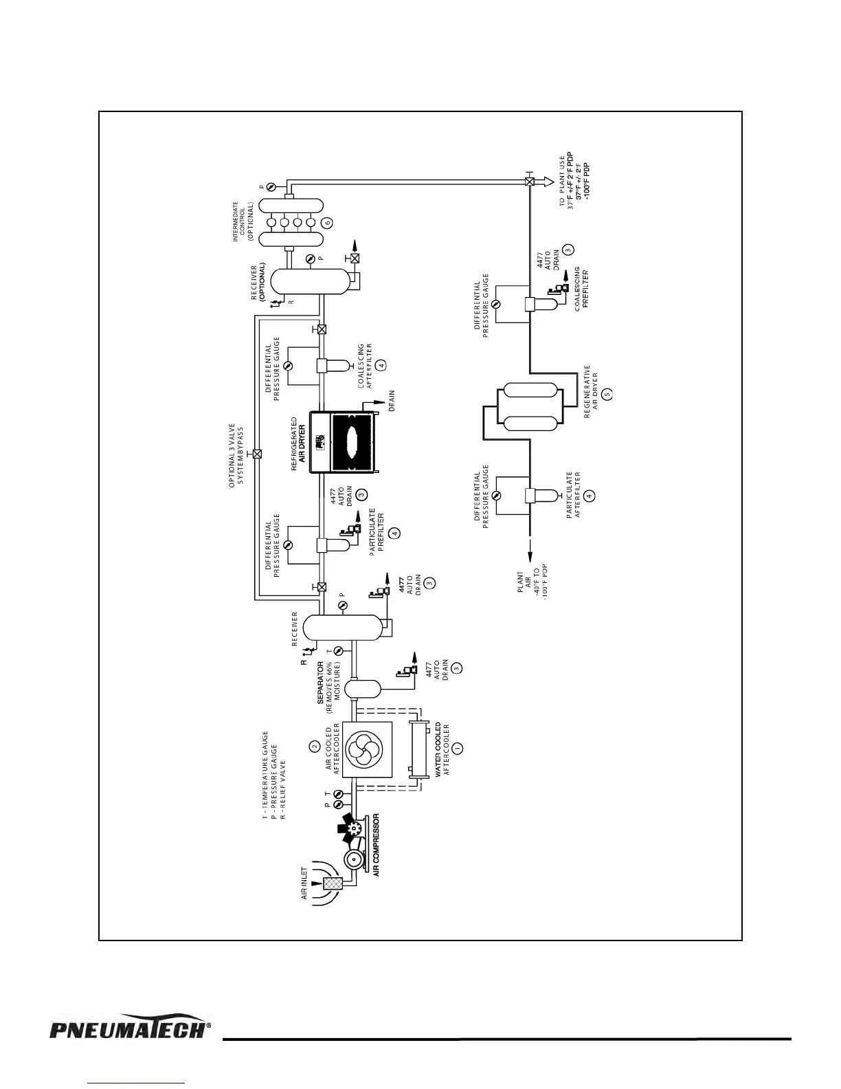
FIGURE 1 — COMPRESSED AIR SYSTEM RECOMMENDE
D INSTALLATION FLOW DIAGRAM
7

Related product manuals