EasyManua.ls Logo

Polaroid MiniPortrait 203 - Toll-Free Technical Assistance

Polaroid MiniPortrait 203
20 pages
Print Icon
To Next Page IconTo Next Page
To Next Page IconTo Next Page
To Previous Page IconTo Previous Page
To Previous Page IconTo Previous Page
Loading...
19
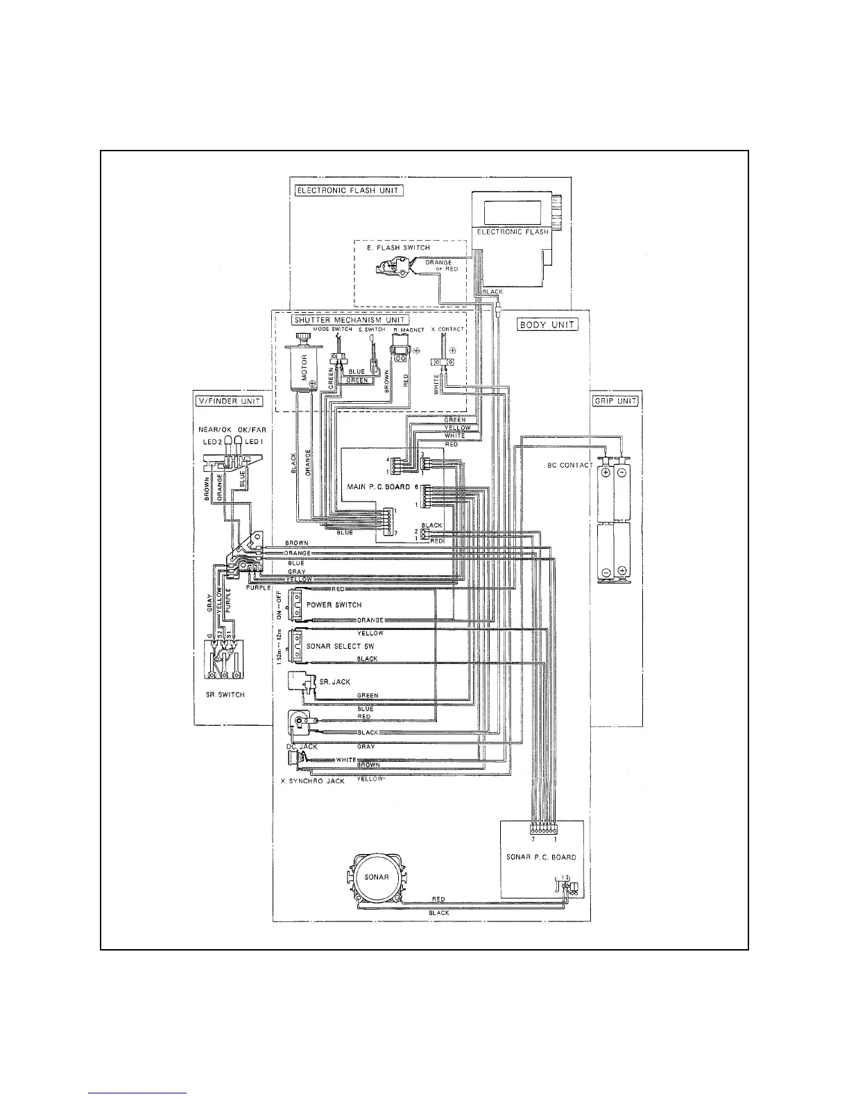
Figure 13. Camera wiring diagram

Other manuals for Polaroid MiniPortrait 203

Related product manuals