EasyManua.ls Logo

PowerTec 3000C - Page 59

PowerTec 3000C
69 pages
Print Icon
To Next Page IconTo Next Page
To Next Page IconTo Next Page
To Previous Page IconTo Previous Page
To Previous Page IconTo Previous Page
Loading...
Page 38
Model 2000C / 3000C Manual
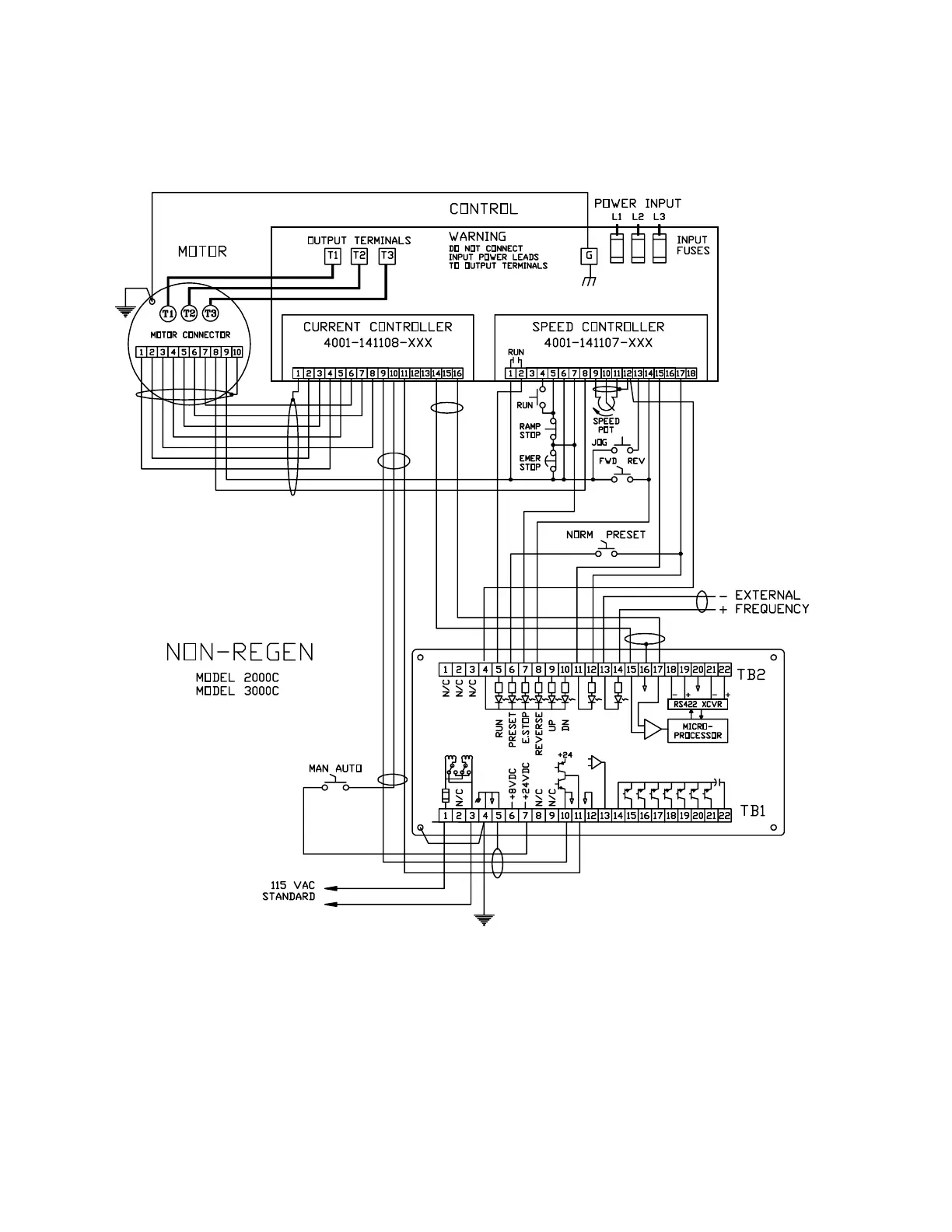
Figure 35: Connections of the Model 2000C or 3000C to the optional DIGIMAX IV.

Related product manuals