EasyManua.ls Logo

Procom FIB100 - Electrical Wiring Diagram; Care and Maintenance

Procom FIB100
16 pages
Print Icon
To Next Page IconTo Next Page
To Next Page IconTo Next Page
To Previous Page IconTo Previous Page
To Previous Page IconTo Previous Page
Loading...
13
CARE AND MAINTENANCE
Always disconnect the appliance from the main power supply and allow it to cool before
any servicing operation.
Themotorsusedonthefanheaterandameblowerarepre-lubricatedforextendedbearinglife
andrequirenofurtherlubrication.However,periodiccleaning/vacuumingoftheappliancearound
theairintakeandexhaust,aswellasthefanheaterisrecommended.Forheavyorcontinuous
use,periodiccleaningmustbedonemorefrequently.Iftheheaterblowsalternatingcoldand
warmair,checkthefanforfreemovementandfordebrisrestrictingairow.Ifthefandoesnot
movefreely,theunitmustbeturnedoffandthefanreplacedimmediatelyinordertoprevent
furtherdamagetotheunit.
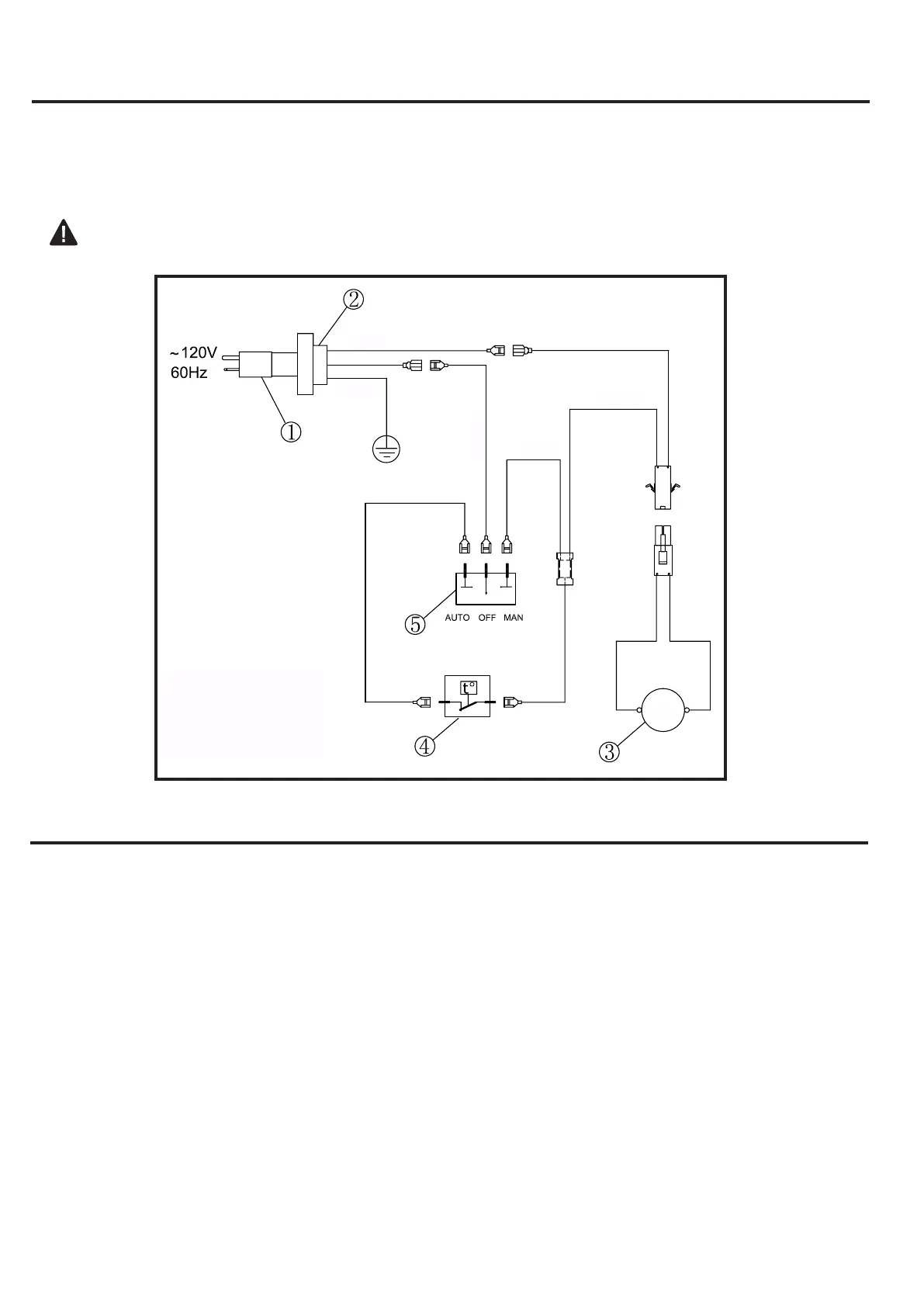
ELECTRICAL WIRING DIAGRAM
Anyelectricalre-wiringofthisappliancemustbedonebyaqualiedelectrician.Thiswiringmust
bedoneinaccordancewithlocalcodesand/orinCanadawiththecurrentCSAC22.1Canadian
ElectricalCode,andforUSinstallations,theNationalElectricalCodeANSI/NFPANO70.
Ifrepairingorreplacinganyelectricalcomponentorwiring,theoriginalwirerouting,color
codingandsecuringlocationsmustbefollowed.
1.PowerCord
2.BushingStrainRelief
3.Fan
4.TemperatureLimiter
5.RockerSwitch
WHITE
GREEN
BLACK
RED
FAN
BLACK