EasyManua.ls Logo

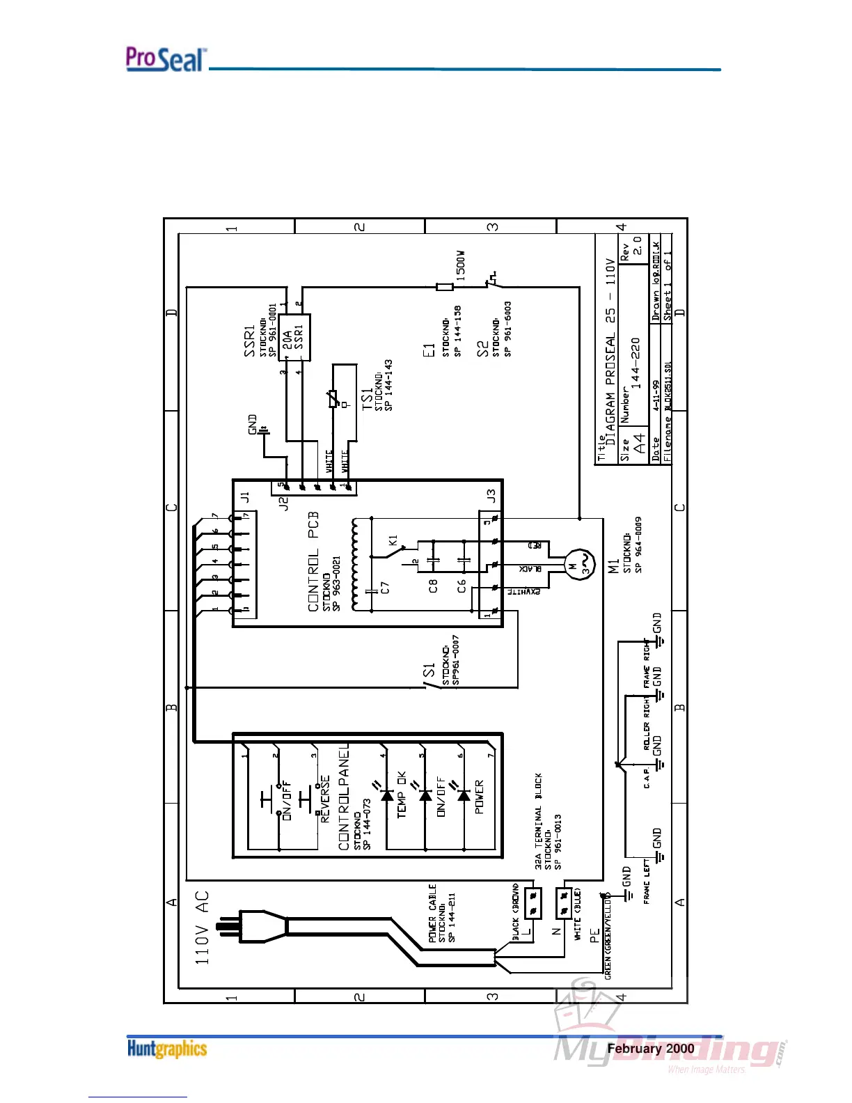
ProSeal 25 - Section 8. Diagrams; 8-1. Electrical Schematics; 8-1-1. Schematic Installation Diagram ProSeal 25 - 110 V;60 Hz

ProSeal 25
43 pages
Print Icon
To Next Page IconTo Next Page
To Next Page IconTo Next Page
To Previous Page IconTo Previous Page
To Previous Page IconTo Previous Page
Loading...
Diagrams
February 20008-1
Section 8. Diagrams
8-1. Electrical Schematics
8-1-1. Schematic Installation Diagram ProSeal 25 - 110V/60Hz