EasyManua.ls Logo

PVI 199 - Page 27

PVI 199
31 pages
Print Icon
To Next Page IconTo Next Page
To Next Page IconTo Next Page
To Previous Page IconTo Previous Page
To Previous Page IconTo Previous Page
Loading...
PLATINUM
WATER HEATER
27 PV500-37C 06/12
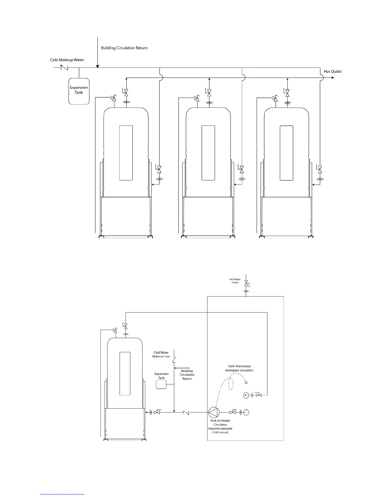
Plumbing Diagram – Three PLATINUM
Water Heaters (Reverse Return or Balanced Piping Required)
Plumbing Diagram – PLATINUM
with Sidearm Storage Tank

Related product manuals