EasyManua.ls Logo

Pye Video E7A02UD - Page 22

Pye Video E7A02UD
57 pages
Print Icon
To Next Page IconTo Next Page
To Next Page IconTo Next Page
To Previous Page IconTo Previous Page
To Previous Page IconTo Previous Page
Loading...
1-9-5
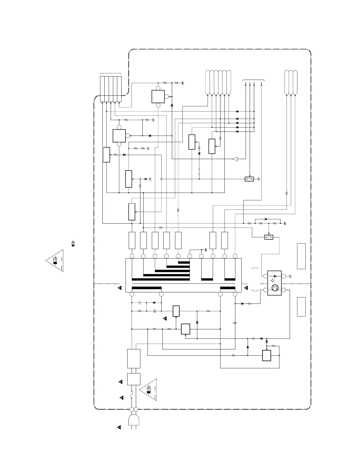
Power Supply Block Diagram
HOT
COLD
AC1001
AC CORD
F1001
1A 250V
LINE
FILTER
L1001
D1001-D1004
Q1003
Q1002
8
6
3
IC1001
ERROR
VOLTAGE DET
T1001
20
19
18
17
15
16
14
13
12
11
SW
4
BRIDGE
RECTIFIER
AV CBA
A V
F
HOT CIRCUIT. BE CAREFUL.
D1063
RECTIFIER
D1058
RECTIFIER
D1056
RECTIFIER
D1068
RECTIFIER
D1055
RECTIFIER
D1051
Q1053
P-ON+10.5V
EV+5V
PWSW
POW-SW
Q1001
SW
CTL
3
4 1
2
SW
CTL
RECTIFIER
SW+5V
D1054
RECTIFIER
VIDEO+5V
-FL
F1
F2
+2.5V
REG.
IC1504
1 2
4
+3.3V
REG.
IC1503
1 2
4
CN1051
TO DVD MAIN
CBA CN101
TO
SYSTEM CONTROL
BLOCK DIAGRAM
Q1054
SW+10.5V
EV+3.3V
Q1063
SW+3.3V
9-11
P-ON+5V
14-16
P-ON+3.3V
19-21
VI+1.2V
24,25
P-ON+2.5V(1)
4-6 EV+10.5V
Q1065
SW+5V
Q1057
SW+5V
TUNER+5V
Q1055
EV+32V
Q1505
Q1056
J1215
REG-CONT
FAN+10.5V
CAUTION !
Fixed voltage (or Auto voltage selectable) power supply circuit is used in this unit.
If Main Fuse (F1001) is blown , check to see that all components in the power supply
circuit are not defective before you connect the AC plug to the AC power supply.
Otherwise it may cause some components in the power supply circuit to fail.
"Ce symbole reprèsente un fusible à fusion rapide."
CAUTION !
For continued protection against fire hazard,
replace only with the same type fuse.
ATTENTION : Pour une protection continue les risqes
d'Incele n'utiliser que des fusible de même type.
Risk of fire-replace fuse as marked.
"This symbol means fast operating fuse."
A V
F
NOTE:
The voltage for parts in hot circuit is measured using
hot GND as a common terminal.
E7A02BLP

Related product manuals