EasyManua.ls Logo

Rangemaster Classic 90 Induction - Oven Data

Rangemaster Classic 90 Induction
48 pages
Print Icon
To Next Page IconTo Next Page
To Next Page IconTo Next Page
To Previous Page IconTo Previous Page
To Previous Page IconTo Previous Page
Loading...
36
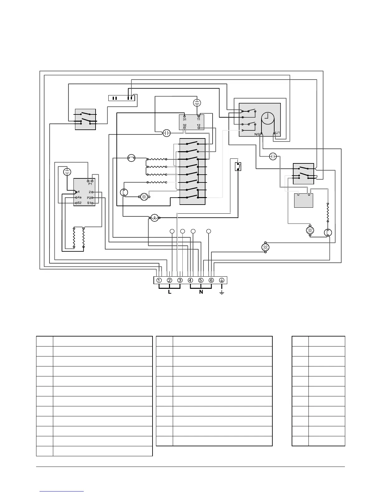
Key
The connections shown in the circuit diagram are for single-phase. The ratings are for 230 V 50 Hz.
6
P6
5 P5
4
P4
7 P7
8 P8
2
P2
1 P1
3 P3
P038434
P095199
1
2
P2
P1
1
2
E
P095199
1
2
P2
P1
1 2 54
b
b
b
b
b
b
b
b
b
b
b
b
b
b
b
b
b
b
w
br
br
br
bk
br
or
or
y
y
w
w
w
y
y
bk
bk
bk
or
or
r
gr
w
y
r
r
w
w
ww
bk
v
v
v
v
r
r
bk
bk
r
bk
r
v
v
br
br
br
b
br
brbr w br b b bb bbb
or
w
b
b
v
gr
b
v
v
r
v
r
b
bk
v
v
r
r
A3
B1
B2
B3
B4
B5
B6
B7
D1
D2
D3
D4
H
G
G
G
H
H
F2
G
A3
B1a
I
A2
C
A1
F1
Code Description
A1 Grill front switch
A2 Grill energy regulator
A3 Grill elements
B1 Left-hand oven thermostat
B1a Left-hand oven front switch
B2 Left-hand function control
B3 Left-hand oven base element
B4 Left-hand oven top element (outer)
B5 Left-hand oven top element (inner)
B6 Left-hand oven fan element
B7 Left-hand oven fan
Code Description
C Clock
D1 Right-hand oven front switch
D2 Right-hand oven thermostat
D3 Right-hand oven element
D4 Right-hand oven fan
F1 Light switch
F2 Oven light
G Neon
H Thermal cut-out
I Cooling fan
Multifunction Oven
Classic Deluxe and Professional Deluxe
Code Colour
b Blue
br Brown
bk Black
or Orange
r Red
v Violet
w White
y Yellow
g/y Green/yellow
gr Grey

Related product manuals