EasyManua.ls Logo

Raypak 503-2003 - Page 15

Raypak 503-2003
58 pages
Print Icon
To Next Page IconTo Next Page
To Next Page IconTo Next Page
To Previous Page IconTo Previous Page
To Previous Page IconTo Previous Page
Loading...
SECTION C: Installation
13
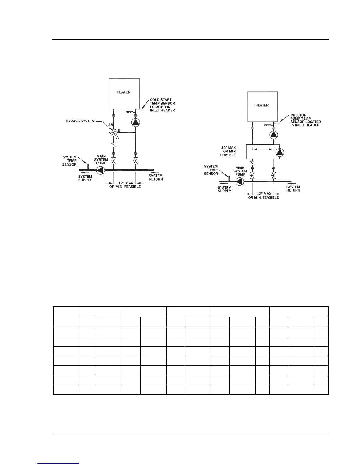
matic valve system, such as a three-way proportional
valve or a modulating two-way valve to control the
bypass, should be utilized.
Fig. 7: Cold Water Start
Cold Water Run
Cold water run differs from cold water start in that the
system water entering the heater remains below 120ºF
(49ºC) continuously. Typically, this is the case in
swimming pool heating and water source heat pump
applications as well as some others. If the system water
is kept in a narrow temperature range of no more than
10ºF, a permanent manual bypass can be employed and
manually adjusted to achieve an inlet temperature of
120ºF (49ºC) or higher as adjusted at the minimum
temperature in this narrow temperature range (i.e.
Range 75ºF – 85ºF – adjust bypass with temperature at
75ºF) so that when temperature is 85ºF, minimum inlet
temperature would be 130ºF. An injector pump ar-
rangement may also be utilized to keep the heater loop
at or above 120ºF (49ºC). An injector pump approach
has the added value of being able to adjust to changes
in the system water coming back to the heater take-off.
Fig. 8: Cold Water Run
Temperature & Pressure Gauge
The temperature and pressure gauge is shipped loose
for field installation in the outlet piping.
20°F
T 30°F
T 40°F
T
Min. Flow Max Flow
Model
No.
gpm
P (ft)
gpm
P (ft)
gpm
P (ft)
gpm
P (ft)
T
gpm
P (ft)
T
503 44 2.8 29 1.4 N/A N/A 25 1.1 35 100 11.3 9
753 65 6.4 44 3.1 33 1.9 33 1.9 40 100 13.8 13
1003 87 12.0 58 6.0 43 3.7 43 3.7 40 113 18.6 15
1252 109 20.9 73 10.2 54 6.2 54 6.2 40 113 22.2 19
1503 N/A N/A 87 16.0 65 9.5 65 9.5 40 113 25.5 23
1753 N/A N/A 102 22.5 76 13.4 76 13.4 40 113 27.2 27
2003 N/A N/A 116 31.9 87 18.9 87 18.9 40 116 32.0 30
Notes: 1. Basis for minimum flow is T . Basis for maximum flow is gpm.
Table F: Heater Rates of Flow and Pressure Drops

Related product manuals