EasyManua.ls Logo

RBI FlexCore CK 6000 - Page 84

RBI FlexCore CK 6000
136 pages
Print Icon
To Next Page IconTo Next Page
To Next Page IconTo Next Page
To Previous Page IconTo Previous Page
To Previous Page IconTo Previous Page
Loading...
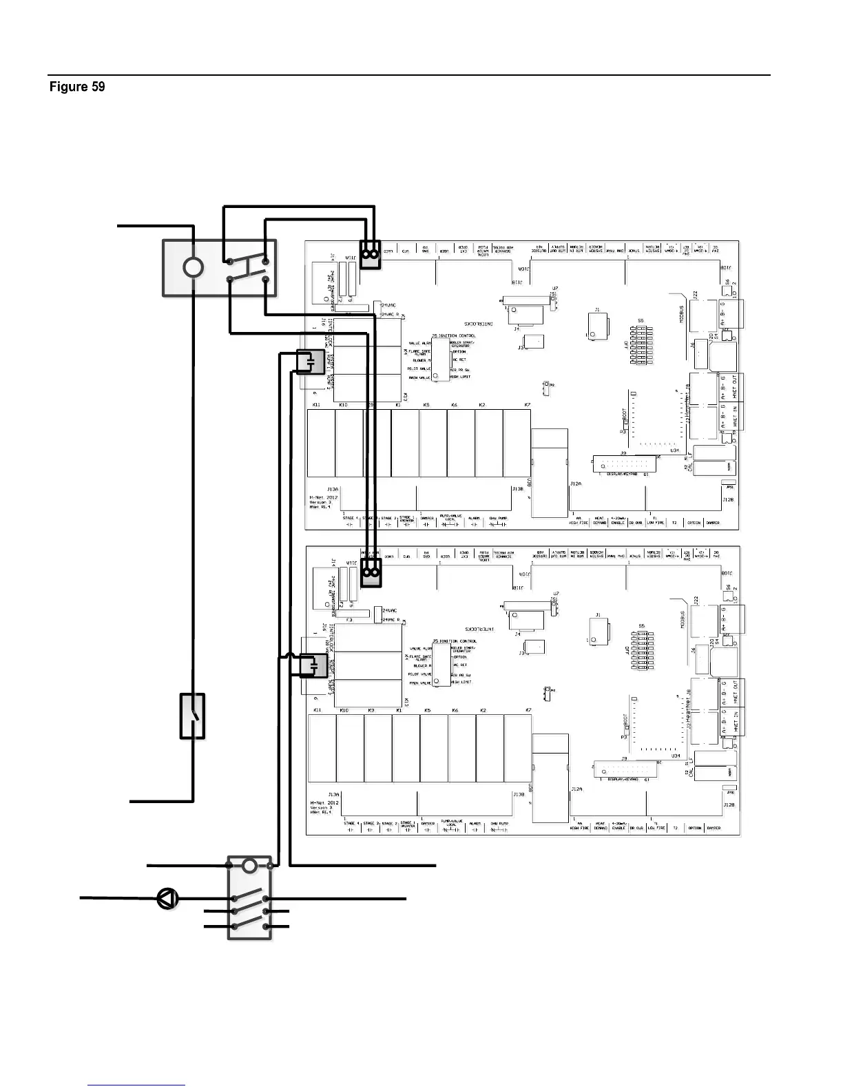
WIRING CONNECTIONS HeatNet Control V3
Page 84
Failsafe common system pump wiring
System Pump
Contactor
System Pump Voltage Feed
System Pump
System Pump
Voltage Return
120VAC
Ph2
Ph3
120 Return
120 VAC Return
DPST
Relay
System Flow
Prove Switch
120VAC
Add additional relays/
contacts for more boilers
MASTER BOILER
MEMBER BOILER 1

Table of Contents

Related product manuals