EasyManua.ls Logo

RBI SB - Page 12

RBI SB
32 pages
Print Icon
To Next Page IconTo Next Page
To Next Page IconTo Next Page
To Previous Page IconTo Previous Page
To Previous Page IconTo Previous Page
Loading...
SPECTRUM INSTALLATION AND OPERATING INSTRUCTIONSPage 12
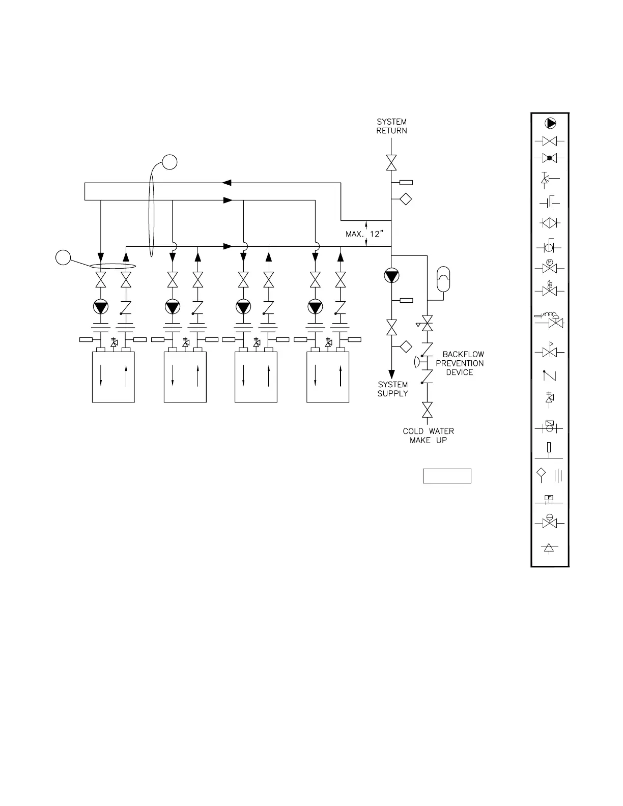
Figure 7 - Multiple Boiler Piping
(See Notes)
Operated Valve
Air Vent
Pressure Switch
Aquastat Union
Gas Pressure
Regulator
Automatic
Thermometer
Flow Switch
Pressure
Relief Valve
Reducing Valve
Self-Operated
Check Valve
Pressure
Valve
Pump
Motorized Valve
Solenoid
Ball Valve
Bufferfly Valve
Angle Valve
Valve
Globe Valve
Balance ValveBalance Valve
1
5
H-15 Rev 2
5. Secondary loop pipe diameter must be sized large enough to
handle maximum flow through all units.
NOTES:
1. Boiler circuit piping must be sized large enough to handle
maximum flow through unit.
2. Boiler pump sized to boiler design flow requirements.
3. All boilers furnished with factory mounted outlet water
temperature gauge.
4. Boiler pump purging required. Use terminals supplied.
Notice: These drawings show suggested piping configuration and valving.
Check with local codes and ordinances for specific requirements.

Related product manuals