EasyManua.ls Logo

RedMax RZT42 - Schematic

RedMax RZT42
72 pages
Print Icon
To Next Page IconTo Next Page
To Next Page IconTo Next Page
To Previous Page IconTo Previous Page
To Previous Page IconTo Previous Page
Loading...
30
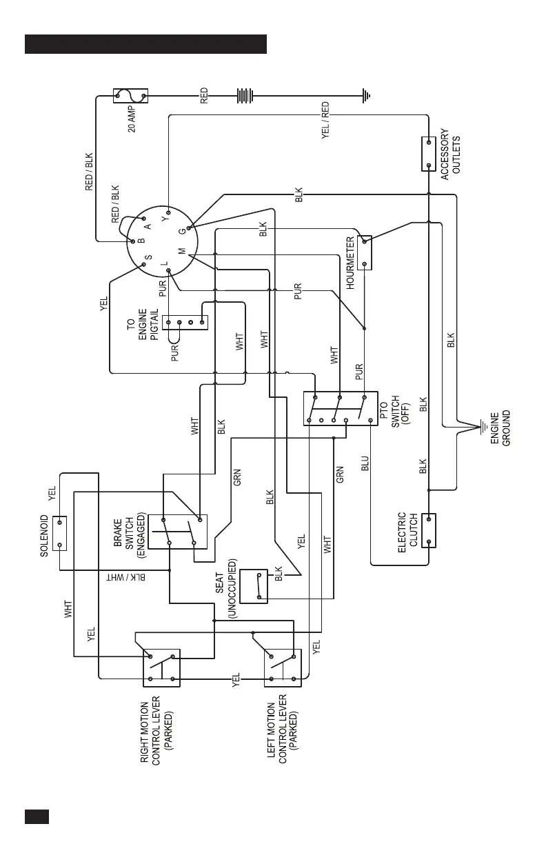
SCHEMATIC

Table of Contents

Related product manuals