EasyManua.ls Logo

Regal LS9 - Chapter 4 Vessel Operation; Pre-Operation Checklists

Default Icon
290 pages
Print Icon
To Next Page IconTo Next Page
To Next Page IconTo Next Page
To Previous Page IconTo Previous Page
To Previous Page IconTo Previous Page
Loading...
100
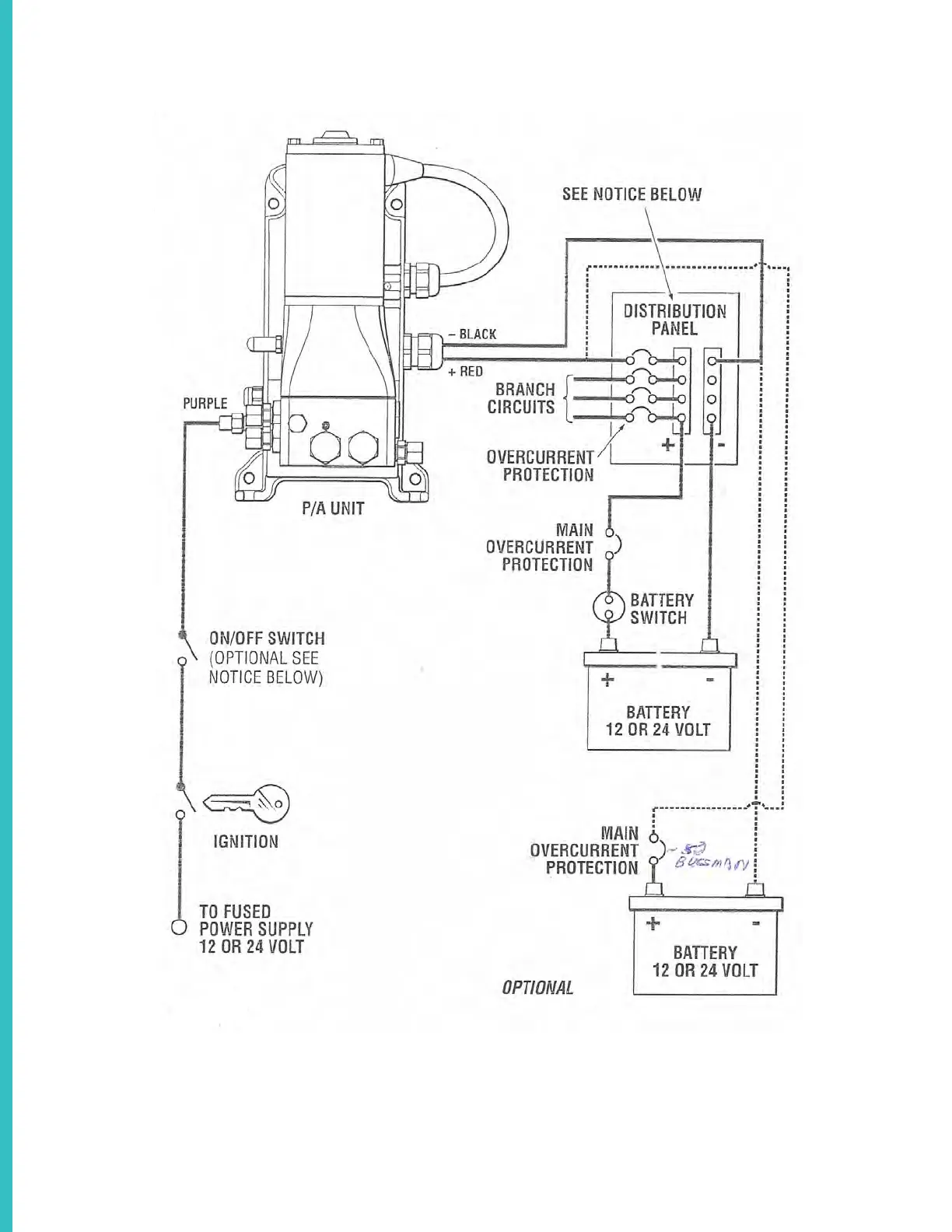
SEA STAR STEERING SYSTEM SCHEMATIC OVERVIEW TYPICAL

Related product manuals