EasyManua.ls Logo

Reznor FT30-CV - Wiring Diagram

Reznor FT30-CV
20 pages
Print Icon
To Next Page IconTo Next Page
To Next Page IconTo Next Page
To Previous Page IconTo Previous Page
To Previous Page IconTo Previous Page
Loading...
Form 433-CV/LN, Page 14
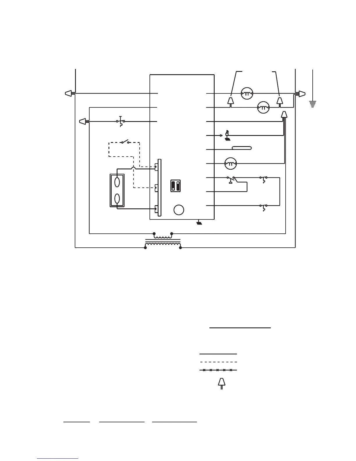
Figure 8 -
Wiring
Diagram
#147203 for
Model FT,
Sizes 30 - 45
TYPICAL WIRING DIAGRAM
Fan-Type, Fan-Assisted Model with Direct Spark Ignition, Single-Stage Heating, Natural or
Propane Gas
VENTER MOTOR
FAN MOTOR
30 VA. CONTROL
BK
BL
24V
115 VOLT
BR
TRANSFORMER
W
CMB
ACB HEAT
LINE
GROUND
VALVE
PSW
HI LIMIT
HI LIMIT
MAIN VALVE
PRESSURE SWITCH
HIGH
LIMIT
SET ANT. AT 0.6 AMPS
OPT. SINGLE STAGE
THERMOSTAT
W
R
S/W SWITCH
OPTIONAL SP-ST
R
G
W
24VAC
L1
(HOT)
L2
(COM)
FLAME SENSING
PROBE
FLAME SENSE
IGNITOR
HV LEAD
OPERATING SEQUENCE
1. SET THERMOSTAT AT LOWEST SETTING.
2. TURN ON MANUAL GAS VALVE.
3. TURN ON POWER TO UNIT.
4. SET THERMOSTAT AT DESIRED SETTING.
5. THERMOSTAT CALLS FOR HEAT, ENERGIZING THE VENTER MOTOR.
6. VENTER PRESSURE SWITCH CLOSES, FIRING UNIT.
7. BURNER FLAME IS SENSED, AND IN 30 SECONDS THE FAN
MOTOR IS ENERGIZED.
8. IF THE FLAME IS EXTINGUISHED DURING MAIN BURNER OPERATION,
THE INTEGRATED CONTROL SYSTEM CLOSES THE MAIN VALVE AND
MUST BE RESET BY INTERRUPTING POWER TO THE CONTROL CIRCUIT
(SEE LIGHTING INSTRUCTIONS).
LED CODES
SLOW FLASH NORMAL OPERATION - NO CALL FOR HEAT
FAST FLASH NORMAL OPERATION - CALL FOR HEAT
2 FLASHES SYSTEM LOCKOUT - FAILED TO DETECT OR SUSTAIN FLAME
3 FLASHES PRESSURE SWITCH OPEN OR CLOSED
4 FLASHES OPEN CIRCUIT TO HIGH LIMIT OR FLAME ROLLOUT TERMINAL
5 FLASHES FLAME SENSED AND GAS VALVE NOT ENERGIZED
STEADY ON INTERNAL FAILURE (MICRO-CONTROLLER FAILURE: SELF CHECK)
NOTES
1. THE FOLLOWING CONTROLS ARE FIELD INSTALLED OPTIONS: THERMOSTAT
2. DOTTED WIRING INSTALLED BY OTHERS.
3. CAUTION: IF ANY OF THE ORIGINAL WIRING AS SUPPLIED WITH THE
APPLIANCE MUST BE REPLACED, IT MUST BE REPLACED WITH WIRING MATERIAL
HAVING A TEMPERATURE RATING OF AT LEAST 105 C. EXCEPT FOR SENSOR
LEAD WIRE AND LIMIT WIRING WHICH MUST BE 150 C.
4. USE 18 GA. WIRE FOR ALL WIRING ON THE UNIT.
5. LINE AND FAN MOTOR BRANCH WIRE SIZES SHOULD BE OF A SIZE TO PREVENT
VOLTAGE DROPS BEYOND 5% OF SUPPLY LINE VOLTAGE.
FIELD CONTROL WIRING
150'
250'
350'
75'
125'
175'
#18 GA. WIRE
#16 GA. WIRE
#14 GA. WIRE
TOTAL WIRE
LENGTH
DISTANCE FROM
UNIT TO CONTROL
MIN. RECOMMENDED
WIRE GUAGE
ROLLOUT
LED
BK
BK
BK
BL
BL
BL
BK
BL
R
Y
Y
R
BR
BR
BK
BK
BK
BK
BK
BR
R
Y
BL
WIRE NUT
FIELD WIRING
OPTIONAL FACTORY WIRING
FACTORY WIRING
WHITE - W
PURPLE - PR
BLUE - BL
GREEN - G
YELLOW - Y
ORANGE - O
RED - R
BROWN - BR
BLACK - BK
WIRING CODE
BR
R
GRD
G
115/1/60
W.D. 147203 REV. #6
CHASSIS GRND.
BURNER GROUND
WW
W
(SEE NOTE 6)
6. THESE WIRE NUTS ARE NOT USED ON ALL MODELS.
BK
FT SERIES
REZNOR
IN
OUT
VAC HOT
HOT
IN
BLWR AUX
FLAME ROLLOUT SWITCH
(MODELS 30 - 60)
LIMIT
HIGH
250 & 300)
(MODELS
DSI CONTROL
ON OFF 180 SECONDS
ON ON 240 SECONDS
OFF OFF 90 SECONDS
OFF ON 120 SECONDS (FACTORY SETTING)
1 2 FAN DELAY TO OFF
SW1 VENTER
DIP SWITCH SETTINGS
SW1

Related product manuals