EasyManua.ls Logo

Rheem Classic Plus 05EAUER - Downflow Dimensions

Rheem Classic Plus 05EAUER
8 pages
Print Icon
To Next Page IconTo Next Page
To Next Page IconTo Next Page
To Previous Page IconTo Previous Page
To Previous Page IconTo Previous Page
Loading...
4 Rheem Heating, Cooling and Water Heating
NOTES: May require a 3" [76 mm] to 4" [102 mm] or 3" [76 mm] to 5" [127 mm] adapter.
May be 0" [0 mm] with type B vent.
May be 1" [25 mm] with type B vent.
Furnaces must be vented in accordance with the National Fuel Gas Code, ANSI Z223.1 and/or Can/CGA-B149 Installation Codes and in accordance with
local codes.
[ ] Designates Metric Conversions
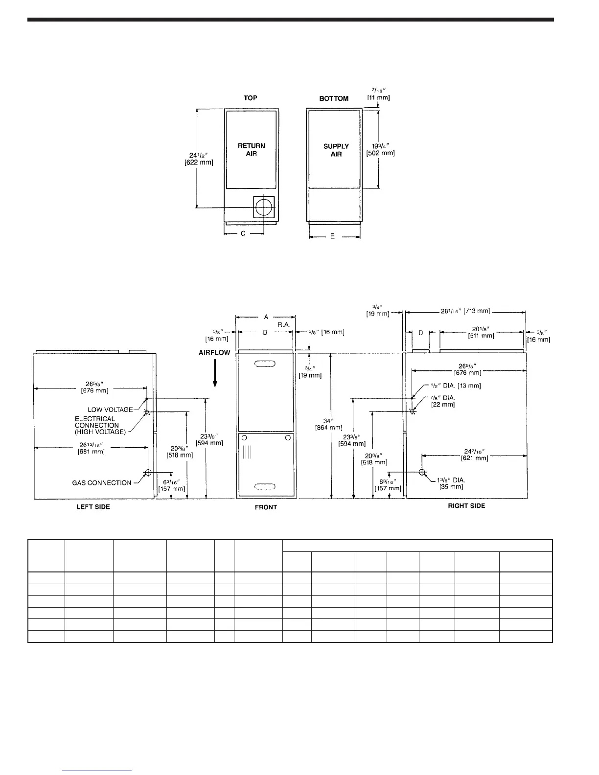
DOWNFLOW DIMENSIONS
DIMENSIONS AND CLEARANCE TO COMBUSTIBLE MATERIAL (INCHES) [mm]
MODEL
RGLQ-
A B C D E
REDUCED CLEARANCES (IN.) [mm]
05
14 [356] 12
27
/32 [326] 10
3
/8 [264]
13
1
/8 [333]
0
4 [102]
0 1 [25] 3 [76]
6 [152]
LEFT
SIDE
RIGHT
SIDE
BACK TOP FRONT VENT
SHIP. WGTS.
(LBS.) [kg]
85 [38.6]
07
17
1
/2 [445] 16
11
/32 [415] 12
1
/8 [308]
16
5
/8 [422]
0
3 [76]
0 1 [25] 3 [76]
6 [152]
105 [47.6]
10 (A) 17
1
/2 [445] 16
11
/32 [415] 12
1
/8 [308]
16
5
/8 [422] 0
3 [76]
0 1 [25] 3 [76]
6 [152]
115 [52.2]
10 (B)
21 [533] 19
27
/32 [504] 13
7
/8 [352]
20
1
/8 [511]
0
0
0 1 [25] 3 [76]
6 [152]
120 [54.4]
12 24
1
/2 [622] 23
11
/32 [593] 15
5
/8 [397]
23
5
/8 [600] 0 0 0 1 [25] 3 [76]
6 [152]
140 [63.5]
15
24
1
/2 [622] 23
11
/32 [593] 15
5
/8 [397]
23
5
/8 [600]
0 0 0 1 [25] 3 [76]
6 [152]
150 [68]

Related product manuals