EasyManua.ls Logo

Rinnai RL75E - Page 57

Rinnai RL75E
60 pages
Print Icon
To Next Page IconTo Next Page
To Next Page IconTo Next Page
To Previous Page IconTo Previous Page
To Previous Page IconTo Previous Page
Loading...
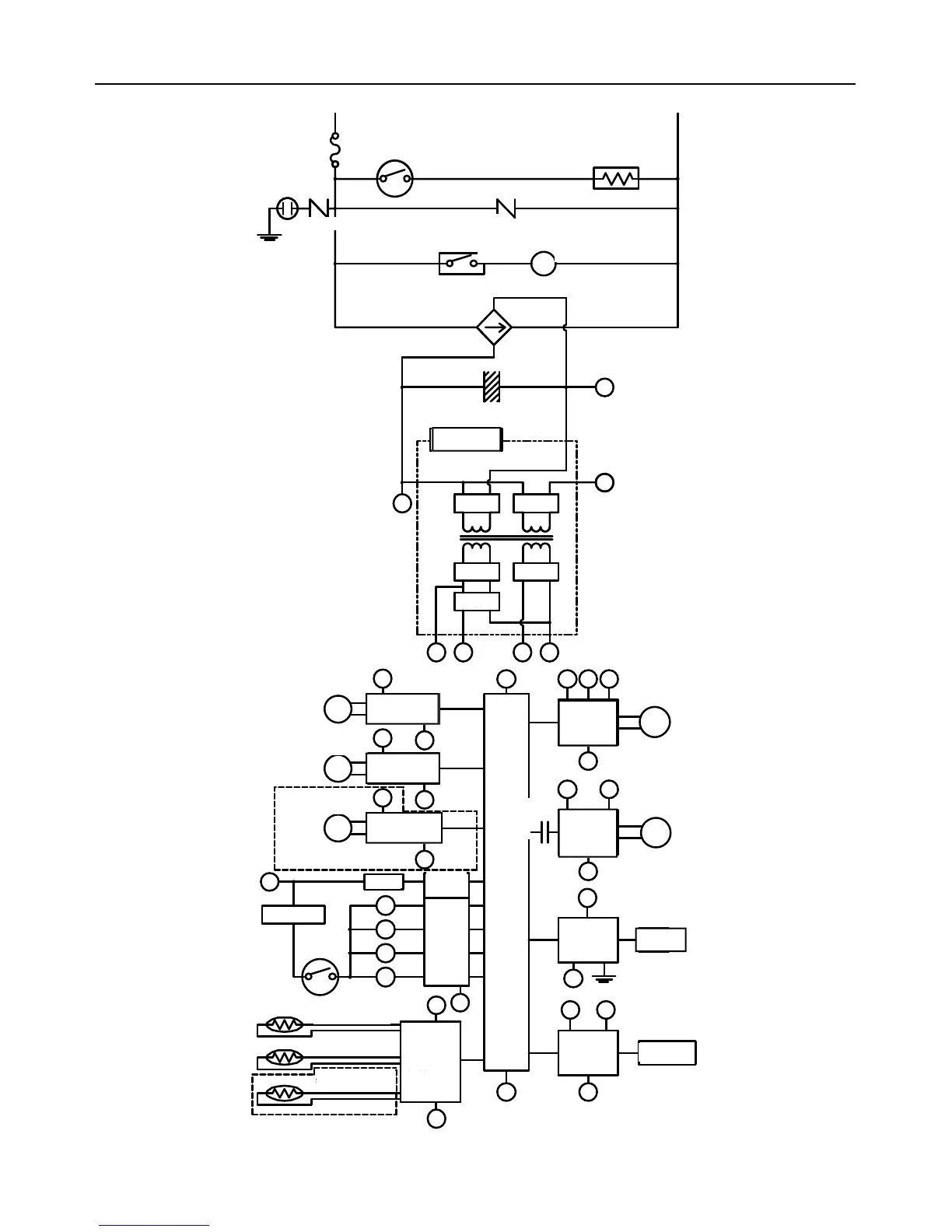
Manuel – Chauffe-eau d’extérieur série VB LS 57
Diagramme en escalier (R98LSe, R98LSeASME)
RELAY 1
IG
FROST SENSING
SWITCH
ANTI-FROST HEATER
IGNITION
COMBUSTION
FAN
3A(FUSE)
HOT
NEUTRAL
VARISTOR
DC12.6V
SOLENOID
DRIVING
CIRCUIT
CPU
CENTRAL
PROCESSI NG
UNIT
FAN
REMOTE
CONTROLLER
POV
FAN
CONTROL
CIRCUIT
BY-PASS FLOW
CONTROL DEVICE
CIRCUIT
THERMAL FUSE
OVER HEAT
SWITCH
MODULATING
SOLENOID
VALVE
DC40V
DC5V
A B C
SG
SWITCHING
POWER SUPPLY
THERMISTOR
CIRCUIT
B
SG
RELAY 1
A
WATER FLOW
SENSOR
CIRCUIT
WATER F LOW
CONTROL DEVICE
CIRCUIT
A
SG
A
SG
SG
A
QS
SG
FR
FLAME
DETECTING
CIRCUIT
FLAME ROD
GND
SG
A
REMOTE
CONTROLLER
CIRCUIT
A B
E
PG
A BC
SG
SG
B
VARI STOR
ARRESTER
GND
SG
WATER FLOW
SENSOR
WATER FLOW
CONTROL DEVICE
BY-PASS FLOW
CONTROL DEVICE
M
M
DC12V
DC170V
D
E
PG
SV3
SV2
SV1
SV0
RELAY
DRIVING
CIRCUIT
D
BY-PASS SERVO MODEL ONLY
OUTGOING WATER
THERMISTOR
HEAT EXCHANGER
THERMISTOR
AIR TEMPERATURE
THERMISTOR
INDOOR MODEL ONLY
MODULATING
VALVE POWER
CONTROL
CIRCUIT
PHASE
NEUTRE
CONTACT DE
DÉTECTION DE GEL
FUSIBLE 3 A
(intérieur)
FUSIBLE 5 A
(extérieur)
ANTI-FOUDRE
ANTI-FOUDRE
TERRE
VARISTOR
VARISTOR
RELAIS 1
ALLUMAGE
ALIMENTATION À
DÉCOUPAGE
12 V CC
170 V CC
40 V CC
12,6 V
5 V CC
DÉTECTEUR
D'ÉCOULEMENT
ÉLECTRO-
VANNE À
MODULATION
CIRCUIT D'ALIMENTA-
TION D'ÉLECTRO-
VANNE À
MODULATION
CIRCUIT
DÉTECTEUR D'É-
COULEMENT
DISPOSITIF DE
CONTRÔLE D'É-
COULEMENT
CIRCUIT DISPOSITIF
DE CONTRÔLE
D'ÉCOULEMENT
CIRCUIT DE CONTRÔLE
D'ÉCOULEMENT DE
DÉRIVATION
MODÈLE D'INTÉRIEUR UNIQUEMENT
THERMISTANCE DE
TEMPÉRATURE D'AIR
CIRCUIT DE
THERMUISTANCE
CIRCUIT DE
CONTRÔLEUR À
DISTANCE
CONTRÔLEUR À
DISTANCE
THERMISTANCE D'ÉCHA-
GEUR THERMIQUE
THERMISTANCE DE
SORTIE D'EAU
INTERRUPTEUR
DE SURCHAUF-
FE
CIRCUIT DE
DÉTECTION DE
FLAMME
CIRCUIT DE
COMMANDE
D'ÉLECTRO-
VANNE
ÉLECTRODE
DE FLAMME
RELAIS 1
CIRCUIT DE
COMMANDE
DE RELAIS
DISPOSITIF DE
CONTRÔLE DÉ-
COULEMENT DE
CIRCUIT DE
COMMANDE DE
VENTILATEUR
VEBTILATEUR DE
COMBUSTION
VENTI-
LATEUR
UNITÉ
CENTRALE
DE
TRAITEMENT
FUS THER.
MODÈLE DE DÉVIATION SEULEMENT

Table of Contents

Related product manuals