EasyManua.ls Logo

Rosemount Analytical SOLU COMP II - Surface Mount Installation

Rosemount Analytical SOLU COMP II
78 pages
Print Icon
To Next Page IconTo Next Page
To Next Page IconTo Next Page
To Previous Page IconTo Previous Page
To Previous Page IconTo Previous Page
Loading...
MODEL SOLU COMP II SECTION 2.0
INSTALLATION
14
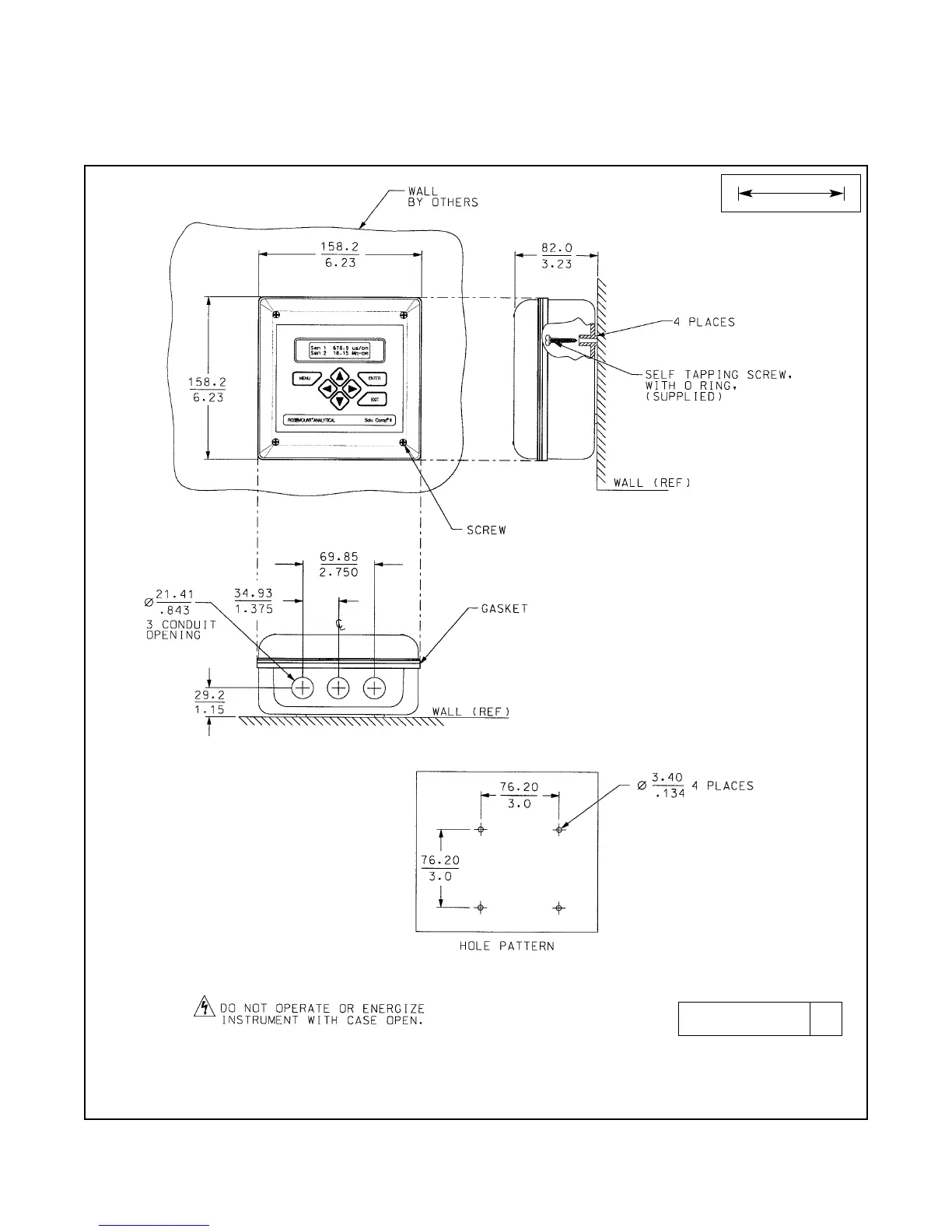
FIGURE 2-4. Surface Mount Installation
The front panel is hinged at the bottom. The panel swings down for access to the wiring terminals.
2.2.4 Surface Mounting.
MILLIMETER
INCH
DWG. NO. REV.
41055C12 A

Table of Contents

Related product manuals